Hach-Lange POLYMETRON 9500 Basic User Manual: Montage
Montage: Hach-Lange POLYMETRON 9500 Basic User Manual

Le transmetteur peut être fixé sur un panneau, un mur ou encore un tuyau horizontal ou vertical. Un
joint d'étanchéité en néoprène vous est fourni et peut être utilisé pour réduire les vibrations. Le joint
peut être utilisé comme modèle lors de la fixation sur panneau, avant détachement du composant de
joint interne.
Montage
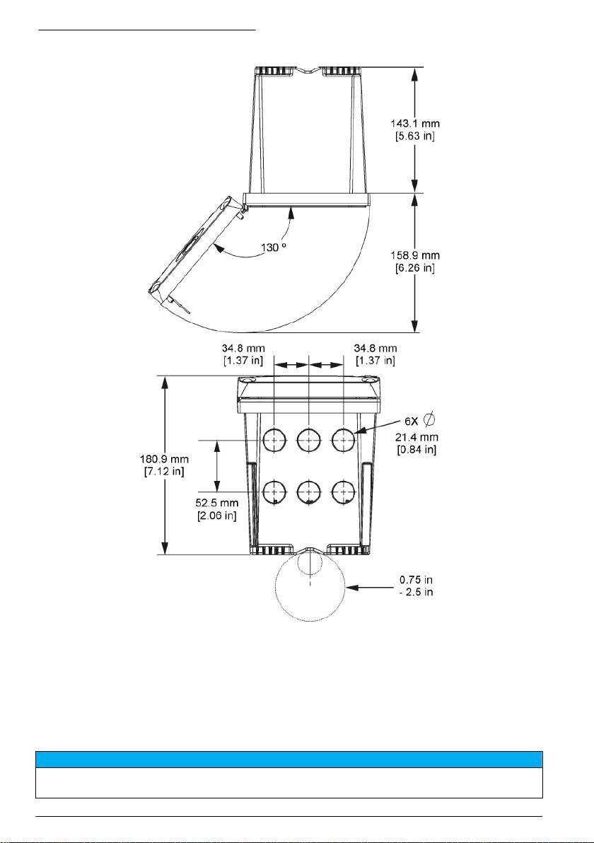
Dimensions et composants de fixation
A T T E N T I O N
Risque de blessures. Seul le personnel qualifié peut effectuer les tâches décrites dans cette section du manuel.
Le contrôleur peut être fixé sur un panneau, un mur ou un tuyau (horizontal ou vertical). Pour les
options et les instructions de fixation, reportez-vous aux Figure 2, Figure 3 à la page 85, Figure 4
à la page 86, Figure 5 à la page 87 et Figure 6 à la page 88.
Pour une fixation sur un tuyau horizontal, monter les pieds de fixation (Figure 2) en position verticale
sur le support de fixation.
Pour une fixation sur un tuyau horizontal ou vertical, montez le support de fixation sur le contrôleur
comme indiqué à la Figure 5 à la page 87.
Français 83

Figure 2 Composants de fixation
1 Étrier de fixation (x 2) 7 Rondelle frein, DI 6,35 mm (0,25 in) (x 4)
2 Joint d'étanchéité en néoprène pour fixation murale 8 Écrou hexagonal à rondelle dentée M5 x 0,8
3 Support pour fixation murale et fixation sur tuyau 9 Vis à tête cylindrique bombée, M5 x 0,8 x 100 mm
(x 4) (utilisée pour la fixation sur tuyaux de
diamètres variables)
4 Joint antivibration pour fixation sur tuyau 10 Vis à tête cylindrique bombée M5 x 0,8 x 15 mm (x
4)
5 Rondelle antivibration pour fixation sur tuyau (x 4) 11 Support pour montage panneau
6 Rondelle plate, DI 6,35 mm (0,25 in) (x 4)
84 Français

Fixation du contrôleur
Figure 3 Dimensions de fixation murale
Français 85

Figure 4 Dimensions de fixation sur panneau
Remarque : En cas d'utilisation du support pour montage sur panneau (fourni), enfoncez le contrôleur à travers le
trou dans le panneau, puis faites glisser le support sur le contrôleur du côté arrière du panneau. Utilisez les quatre
vis à tête cylindrique bombée de 15 mm (fournies) pour raccorder le support au contrôleur et fixer le contrôleur au
panneau.
86
Français

Figure 5 Fixation sur tuyau (tuyau vertical)
Français 87

Figure 6 Vues de dessus et de dessous
Écran de protection haute tension
Les câbles haute tension du contrôleur sont situés derrière l'écran de protection haute tension, dans
le boîtier du contrôleur. Cet écran doit rester en place, sauf lors de l'installation de modules ou
l'installation par un technicien qualifié du câblage d'alimentation, d'alarmes, de sorties ou de relais.
Ne retirez pas l'écran lorsque le contrôleur est sous tension.
Mises en garde sur les décharges électrostatiques (DES)
A V I S
Dégât potentiel sur l'appareil Les composants électroniques internes de l'appareil peuvent être endommagés par
l'électricité statique, qui risque d'altérer ses performances et son fonctionnement.
88 Français

Reportez-vous aux étapes décrites dans cette procédure pour éviter d'endommager l'appareil par
des décharges électrostatiques.
• Touchez une surface métallique reliée à la terre (par exemple, le châssis d'un appareil, un conduit
ou un tuyau métallique) pour décharger l'électricité statique de votre corps.
• Évitez tout mouvement excessif. Transportez les composants sensibles à l'électricité statique dans
des conteneurs ou des emballages antistatiques.
• Portez un bracelet spécial relié à la terre par un fil.
• Travaillez dans une zone à protection antistatique avec des tapis de sol et des sous-mains
antistatiques.
Présentation du câblage
La Figure 7 illustre le branchement des câbles dans le contrôleur lorsque l'écran de protection haute
tension est retiré. Le côté gauche de la figure représente l'arrière de la façade du contrôleur.
Remarque : Retirez les obturateurs des connecteurs avant installation des modules.
Figure 7 Présentation des connexions pour câblage
1
1 Connexion de service 4 Connecteur de module de
7 Connexions de relais
communication (par exemple,
Modbus, Profibus ou module
4-20 mA en option)
1
2 Sortie 4-20 mA
5 Connecteur d'alimentation CA et
8 Connecteur du câblage d'entrée
1
1
CC
distincte
3 Connecteur de module de
6 Cosses de masse
capteur
1
Les cosses peuvent être retirées pour un accès plus facile.
Câblage pour l'alimentation
A V E R T I S S E M E N T
Risque potentiel d'électrocution. Coupez systématiquement l'alimentation de l'appareil lors de branchements
électriques.
Français 89

A V E R T I S S E M E N T
Risque potentiel d'électrocution. Si cet équipement est utilisé à l'extérieur ou dans des lieux potentiellement
humides, un dispositif de disjoncteur de fuite à la terre doit être utilisé pour le branchement de l'équipement à
sa source d'alimentation secteur.
D A N G E R
Risque d'électrocution Ne branchez pas l'alimentation CA sur un modèle alimenté en 24 VCC.
A V E R T I S S E M E N T
Risque potentiel d'électrocution. Le branchement à la terre de protection (PE) est obligatoire pour les applications
de câblage 100-240 VCA et 24 VCC. L'absence d'un bon branchement à la terre (PE) peut conduire à un risque
de choc électrique et à des mauvaises performances suite aux interférences électromagnétiques. Raccordez
TOUJOURS la borne du transmetteur à un bon branchement à la terre.
A V I S
Installez l'appareil à un emplacement et dans une position qui ne gênent pas son fonctionnement et permettent
d'accéder facilement à l'interrupteur externe.
Deux modèles de contrôleur sont disponibles : un modèle alimenté en courant alternatif de
100-240 V et un modèle alimenté en courant continu de 24 V. Suivez les instructions de câblage
correspondant au modèle acheté.
Le contrôleur peut être connecté à l'alimentation électrique par passage des câbles dans un conduit
ou par connexion à un cordon d'alimentation. Quel que soit le câble utilisé, les connexions sont
effectuées au niveau des mêmes bornes. Un sectionneur local se conformant au code électrique
local est exigé et doit être utilisé pour tous les types d'installation. Dans les applications câblées, la
section des points de raccordement de l'alimentation et de la prise de terre de sécurité pour l'appareil
doit être comprise entre 18 et 12 AWG (0,8 mm² et 3,3 mm²)
Notes :
• Retirer l'écran de protection haute tension avant de réaliser des branchements électriques. Après
avoir effectué tous les branchements, replacez l'écran de protection haute tension avant de fermer
la façade du contrôleur.
• Un passe-câble de type étanche et un cordon d'alimentation de moins de 3 mètres (10 pieds) de
long avec trois conducteurs de calibre 18 (y compris un fil de masse de sécurité) peuvent être
utilisés pour maintenir la norme environnementale NEMA 4X/IP66.
• Vous pouvez commander des contrôleurs dont les cordons d'alimentation pour courant alternatif
sont déjà installés. Vous pouvez également commander des cordons d'alimentation
supplémentaires.
• La source d'alimentation continue du contrôleur alimenté par un courant continu de 24 V doit
maintenir la régulation de tension dans les limites de tension spécifiées, à savoir 24 VCC -15 %
+20 %. La source d'alimentation continue doit également offrir une protection appropriée contre
les surcharges et les perturbations de courant.
Procédure de câblage
Suivez les étapes numérotées et reportez-vous au Tableau 1 ou Tableau 2 pour le raccordement du
contrôleur à l'alimentation. Insérez chaque câble dans la borne correspondante jusqu'à ce que
l'isolant touche le connecteur, de sorte à ne laisser aucune partie dénudée visible. Tirez doucement
sur le câble après insertion pour vérifier que le raccordement a été effectué de manière appropriée.
Sceller toutes les ouvertures non utilisées dans la boîte du contrôleur avec des obturateurs pour
conduit.
90
Français

Tableau 1 Informations relatives au câblage pour un branchement à une alimentation en
courant alternatif (uniquement pour les modèles alimentés en courant alternatif)
Couleur (Amérique du
Borne Désignation
Couleur (UE)
Nord)
1 Chaud (L1) Noir Marron
2 Neutre (L2) Blanc Bleu
— Cosse pour mise à la terre de
Vert Vert et jaune
protection (PE)
Tableau 2 Informations relatives au câblage pour un branchement à une alimentation en
courant continu (uniquement pour les modèles alimentés en courant continu)
Couleur (Amérique du
Borne Désignation
Couleur (UE)
Nord)
1 +24 VCC Rouge Rouge
2 24 VCC retour Noir Noir
— Cosse pour mise à la terre de
Vert Vert et jaune
protection (PE)
Français 91

92 Français

Alarmes et relais
Le contrôleur est équipé de quatre relais unipolaires autonomes de tension nominale 100-250 VCA,
50/60 Hz, courant résistif de 5 ampères maximum. Les contacts présentent une tension nominale de
250 VCA et un courant résistif maximal de 5 ampères pour le contrôleur alimenté en courant
alternatif, et une tension nominale de 24 VCC et un courant résistif maximal de 5 ampères pour le
contrôleur alimenté en courant continu. Les relais ne présentent aucune valeur nominale pour les
charges inductives.
Câblage des relais
A V E R T I S S E M E N T
Risque potentiel d'électrocution. Coupez systématiquement l'alimentation de l'appareil lors de branchements
électriques.
A V E R T I S S E M E N T
Risque d'incendie potentiel Les contacts de relais ont une valeur nominale de 5 A et ne contiennent pas de
fusible. Les charges externes connectées aux relais doivent être pourvues de dispositifs limiteurs de courant
< 5 A.
A V E R T I S S E M E N T
Risque d'incendie potentiel Ne raccordez pas en guirlande les connexions relais standard ou le câble volant à
partir de la connexion secteur située dans l'appareil.
A V E R T I S S E M E N T
Risque potentiel d'électrocution. Afin que les caractéristiques nominales du boîtier restent conformes aux normes
environnementales NEMA/IP, n'utilisez, pour acheminer les câbles vers l'intérieur de l'appareil, que des raccords
de conduit et des passe-câbles dont la valeur nominale correspond au moins à la valeur NEMA 4X/IP66.
Contrôleurs alimentés en courant alternatif (100-250 V)
A V E R T I S S E M E N T
Risque potentiel d'électrocution. Les transmetteurs alimentés par la tension alternative du secteur (115 V–230 V)
sont conçus pour des connexions relais aux circuits d'alimentation secteur (tension supérieure à une tension
efficace de 16 V, à une tension de crête de 26,6 V ou à une tension en courant continu de 35 V).
Le compartiment de câblage n'est pas conçu pour un raccordement à une alimentation supérieure à
250 VCA.
Contrôleurs alimentées en 24 VCC
A V E R T I S S E M E N T
Risque potentiel d'électrocution. Les transmetteurs alimentés en 24 VCC sont conçus pour des connexions relais
aux circuits basse tension (tension inférieure à une tension efficace de 16 V, à une tension de crête de 26,6 V ou
à une tension en courant continu de 35 V).
Les relais des contrôleurs 24 VCC sont conçus pour un raccordement à des circuits BASSE tension
(tension inférieure à une tension efficace de 30 V, à une tension de crête de 42,2 V ou à une tension
en courant continu de 60 V). Le compartiment de câblage n'est pas conçu pour un raccordement à
une alimentation supérieure à ces niveaux.
Le connecteur de relais prend en charge des câbles de 18 à 12 A.W.G. (comme l'indique
l'application de charge). Il est déconseillé d'utiliser des fils de calibre inférieur à 18 AWG.
Les contacts de relais NO (Normally Open, normalement ouverts) et Com (Common, communs) sont
reliés en cas d'alarme ou d'autre situation. Connecter les contacts de relais normalement fermés
(NF) et communs (COM) si une alarme ou une autre condition est inactive (à moins que la sécurité
intégrée soit activée) ou si le contrôleur est mis hors tension.
La plupart des connexions réseau utilisent soit les bornes NO et COM, soit les bornes NF et COM.
Suivez les étapes d'installation numérotées pour connecter les bornes NO et COM.
Français
93

94 Français

Connexions de sortie analogique
A V E R T I S S E M E N T
Risque potentiel d'électrocution. Coupez systématiquement l'alimentation de l'appareil lors de branchements
électriques.
A V E R T I S S E M E N T
Risque potentiel d'électrocution. Afin que les caractéristiques nominales du boîtier restent conformes aux normes
environnementales NEMA/IP, n'utilisez, pour acheminer les câbles vers l'intérieur de l'appareil, que des raccords
de conduit et des passe-câbles dont la valeur nominale correspond au moins à la valeur NEMA 4X/IP66.
Deux sorties analogiques isolées sont prévues. Ce type de sortie est généralement utilisé pour la
transmission des signaux de mesure ou pour le contrôle d'autres appareils externes. Connectez les
câbles au contrôleur de la façon indiquée dans les Figure 8 et Tableau 3.
Remarque : La Figure 8 représente l'arrière de la façade du contrôleur et non l'intérieur du compartiment principal
de ce dernier.
Figure 8 Connexions de sortie analogique
Tableau 3 Connexions de sortie
Câbles d'enregistreur Position des cartes de circuits imprimés
Sortie 2- 4
Sortie 2+ 3
Sortie 1- 2
Sortie 1+ 1
1. Ouvrez la façade du contrôleur.
2. Passez les câbles à travers le passe-câble.
3. Ajuster le câble si nécessaire et serrez le passe-câble.
4. Effectuez les connexions avec le fil blindé torsadé et reliez le blindage à l'extrémité du composant
contrôlé ou à l'extrémité de la boucle de contrôle.
• Ne pas connecter le blindage aux deux extrémités du câble.
• L'utilisation d'un câble non blindé peut résulter en l'émission de fréquences radio ou en des
niveaux de susceptibilité plus élevés que permis.
• La résistance de boucle maximale est de 500 ohms.
Français
95

5. Fermez la façade du contrôleur et serrez-en les vis.
6. Configurez les sorties dans le contrôleur.
Connexions du câblage d'entrée distincte.
A V E R T I S S E M E N T
Risque potentiel d'électrocution. Coupez systématiquement l'alimentation de l'appareil lors de branchements
électriques.
A V E R T I S S E M E N T
Risque potentiel d'électrocution. Afin que les caractéristiques nominales du boîtier restent conformes aux normes
environnementales NEMA/IP, n'utilisez, pour acheminer les câbles vers l'intérieur de l'appareil, que des raccords
de conduit et des passe-câbles dont la valeur nominale correspond au moins à la valeur NEMA 4X/IP66.
Trois entrées distinctes sont prévues pour les entrées à contact de fermeture ou les entrées à
tension au niveau logique. Connectez les câbles au contrôleur et configurez les cavaliers de la façon
indiquée dans Figure 9, Tableau 4 et Figure 10.
Remarque : Figure 9 représente l'arrière de la façade du contrôleur et non l'intérieur du compartiment principal de
ce dernier.
Figure 9 Connexions du câblage d'entrée distincte.
Tableau 4 Connexions d'entrée
Entrées distinctes Position du connecteur - entrée
Position du connecteur - entrée
commutée
de tension
Entrée 1+ 3 2
Entrée 1- 2 3
Entrée 2+ 6 5
Entrée 2- 5 6
Entrée 3+ 8 7
Entrée 3- 7 8
96 Français
Оглавление
- English..............................................................................................................................3 Deutsch..........................................................................................................................27 Italiano............................................................................................................................53 Français.........................................................................................................................79 Español........................................................................................................................105 Português....................................................................................................................131 中文...............................................................................................................................157 Nederlands.................................................................................................................180 Polski............................................................................................................................206 Suomi............................................................................................................................232 Русский........................................................................................................................256
- Additional information
- Installation
- User interface and navigation
- System startup
- Maintenance
- Zusätzliche Informationen
- Installation
- Benutzerschnittstelle und Navigation
- Inbetriebnahme
- Wartung
- Fehlersuche
- Ulteriori informazioni
- Informazioni generali
- Installazione
- Interfaccia utente e navigazione
- Avvio del sistema
- Manutenzione
- Risoluzione dei problemi
- Informations supplémentaires
- Généralités
- Montage
- Interface utilisateur et navigation
- Démarrage du système
- Entretien
- Recherche de panne
- Información adicional
- Información general
- Instalación
- Interfaz del usuario y navegación
- Arranque del sistema
- Mantenimiento
- Solución de problemas
- Informação adicional
- Informação geral
- Instalação
- Interface do utilizador e navegação
- Arranque do sistema
- Manutenção
- Resolução de problemas
- 附加信息
- 安装
- 用户界面及导航
- 系统启动
- 维护
- Meer informatie
- Algemene informatie
- Installatie
- Gebruikersinterface en navigatie
- Het systeem starten
- Onderhoud
- Foutenopsporing
- Dodatkowe informacje
- Instalacja
- Interfejs użytkownika i nawigacja
- Uruchamianie systemu
- Konserwacja
- Rozwiązywanie problemów
- Lisätiedot
- Asennus
- Käyttöliittymä ja selaaminen
- Järjestelmän käynnistäminen
- Huolto
- Vianmääritys
- Дополнительная информация
- Общая информация
- Монтаж
- Пользовательский интерфейс и управление курсором
- Запуск системы
- Техническое обслуживание

