Hach-Lange POLYMETRON 9500 Basic User Manual: Installazione
Installazione: Hach-Lange POLYMETRON 9500 Basic User Manual

essere utilizzata come modello per il montaggio su pannello prima della separazione del componente
interno.
Installazione
Componenti di montaggio e dimensioni
A T T E N Z I O N E
Pericolo di lesioni personali. Le operazioni riportate in questa sezione del manuale devono essere eseguite
esclusivamente da personale qualificato.
Il controller può essere installato su una superficie, un pannello o su un tubo (orizzontale o verticale).
Per le opzioni e le istruzioni di montaggio, fare riferimento alla Figura 2, Figura 3 a pagina 59,
Figura 4 a pagina 60, Figura 5 a pagina 61 e Figura 6 a pagina 62.
Per l'installazione su tubo orizzontale, il supporto (Figura 2) deve essere fissato alla staffa di
montaggio in posizione verticale.
Per il montaggio su tubo orizzontale e verticale, fissare la staffa di montaggio al controller come
mostrato nella Figura 5 a pagina 61.
Italiano 57

Figura 2 Componenti di montaggio
1 Supporto (2 pezzi) 7 Rondella di arresto, con diametro interno di ¼ di
pollice (4 pezzi)
2 Guarnizione di tenuta per il montaggio su pannello,
8 Dado esagonale M5 x 0,8 (4 pezzi)
in neoprene
3 Staffa per il montaggio a parete e su tubo 9 Viti a testa orientabile, M5 x 0,8 x 100 mm (4 pezzi)
(Per installazioni su tubi a diametro variabile)
4 Guarnizione antivibrazioni per il montaggio su tubo 10 Viti a testa orientabile, M5 x 0,8 x 15 mm (4 pezzi)
5 Rondella antivibrazioni per il montaggio su tubo
11 Staffa per montaggio a pannello
(4 pezzi)
6 Rondella piatta, con diametro interno di ¼ di pollice
(4 pezzi)
58 Italiano

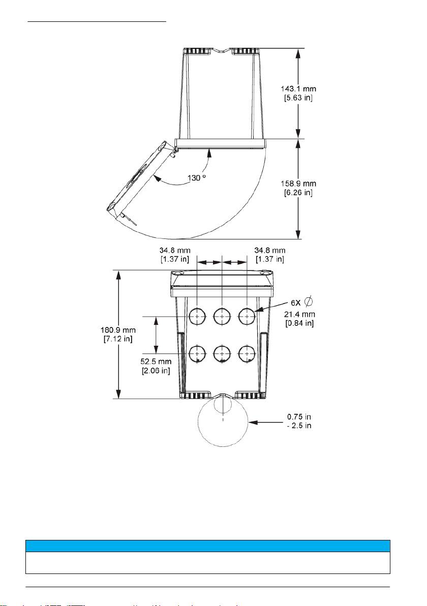
Montaggio del controller
Figura 3 Dimensioni della superficie di montaggio
Italiano 59

Figura 4 Dimensioni del pannello di montaggio
Nota: Se si utilizza la staffa per il montaggio a pannello (in dotazione), spingere il controller attraverso il foro nel
pannello quindi fare scorrere la staffa sul controller, sul lato posteriore del pannello. Utilizzare quattro viti a testa
larga da 15 mm (in dotazione) per applicare la staffa al controller e fissare il controller al pannello.
60
Italiano

Figura 5 Montaggio del tubo (tubo verticale)
Italiano 61

Figura 6 Vista superiore e inferiore
Protezione per l'alta tensione
Il cablaggio dell'alta tensione del controller si trova dietro la protezione per l'alta tensione nel carter
del controller. La protezione deve restare in posizione, eccetto durante l'installazione dei moduli o
quando un tecnico di installazione qualificato effettua il cablaggio per alimentazione, allarmi, uscite o
relè. Non rimuovere la protezione per l'alta tensione mentre il controller è alimentato.
Scariche elettrostatiche
A V V I S O
Danno potenziale allo strumento. Componenti elettronici interni delicati possono essere danneggiati dall'elettricità
statica, compromettendo le prestazioni o provocando guasti.
62 Italiano

Attenersi ai passaggi della presente procedura per non danneggiare l'ESD dello strumento:
• Toccare una superficie in metallo con messa a terra, ad esempio il telaio di uno strumento o una
tubatura metallica per scaricare l'elettricità statica.
• Evitare movimenti eccessivi. Trasportare i componenti sensibili alle scariche elettrostatiche in
appositi contenitori o confezioni antistatiche.
• Indossare un bracciale antistatico collegato a un filo di messa a terra.
• Lavorare in un'area sicura dal punto di vista dell'elettricità statica con tappetini e tappetini da
banco antistatici.
Panoramica del cablaggio
La Figura 7 mostra una panoramica dei collegamenti per il cablaggio interno del controller senza
protezione per l'alta tensione. Il lato sinistro della figura mostra il lato posteriore del coperchio del
controller.
Nota: Rimuovere i cappucci dai connettori prima dell'installazione del modulo.
Figura 7 Panoramica dei collegamenti per il cablaggio
1
1 Collegamento cavo di servizio 4 Connettore modulo per le
7 Collegamento dei relè
comunicazioni (ad esempio,
Modbus, Profibus, modulo
opzionale da 4-20 mA e così via)
1
2 Uscita 4–20 mA
5 Connettore alimentazione CA e
8 Connettore del cablaggio di
1
1
CC
ingresso digitale
3 Connettore modulo sensore 6 Morsetti di messa a terra
1
I morsetti possono essere rimossi per migliorare l'accesso.
Modalità di cablaggio
A V V E R T E N Z A
Rischio potenziale di scossa elettrica. Quando si eseguono collegamenti elettrici, scollegare sempre
l'alimentazione allo strumento.
Italiano 63

A V V E R T E N Z A
Rischio potenziale di scossa elettrica. Se questo apparecchio viene usato all'esterno o in luoghi potenzialmente
umidi, è necessario utilizzare un interruttore automatico differenziale per collegare l'apparecchio alla sorgente
di alimentazione principale.
P E R I C O L O
Rischio di scossa elettrica. Non collegare l'alimentazione CA a un modello alimentato a 24 VCC.
A V V E R T E N Z A
Rischio potenziale di scossa elettrica. È necessario un collegamento a terra di protezione (PE) per le applicazioni
con cablaggio a 100-240 VCA e 24 VCC. Il mancato collegamento a una buona messa a terra può provocare
rischio di scossa e prestazioni insoddisfacenti a causa della presenza di interferenze elettromagnetiche.
Collegare SEMPRE una buona messa a terra (PE) al terminale del controller.
A V V I S O
Installare il dispositivo in un luogo e in una posizione che fornisce facile accesso per la disconnessione e il
funzionamento del dispositivo.
Il controller può essere acquistato con alimentazione da 100-240 Vca o da 24 Vcc. In base al
modello acquistato, leggere le istruzioni di cablaggio appropriate.
Il controller può essere configurato per l'alimentazione dalla rete elettrica tramite cablaggio in tubo
protettivo oppure tramite cablaggio con un cavo di alimentazione. Indipendentemente dal filo
utilizzato, i collegamenti devono essere effettuati sugli stessi morsetti. Uno scollegamento locale
progettato per la conformità alle norme vigenti sull'elettricità è necessario e deve essere identificato
per tutti i tipi di installazione. Nelle applicazioni cablate, l'alimentazione e le derivazioni a terra di
sicurezza per il dispositivo devono essere comprese tra 18 e 12 AWG.
Note:
• La protezione per l'alta tensione deve essere rimossa prima di effettuare qualsiasi collegamento
elettrico. Dopo aver eseguito tutti i collegamenti e prima di riposizionare il coperchio del controller,
reinstallare la protezione per l'alta tensione.
• Per preservare il rating ambientale NEMA 4X/IP66 è possibile utilizzare una ghiandola del cavo di
tipo sigillante e un cavo di alimentazione di lunghezza inferiore a 3 metri con tre conduttori di
calibro 18 (comprendenti un filo di terra).
• I controller possono essere ordinati con cavi di alimentazione CA preinstallati. È possibile ordinare
cavi di alimentazione aggiuntivi.
• La sorgente di alimentazione CC che alimenta il controller da 24 Vcc deve mantenere una
regolazione di tensione nei limiti di 24 Vcc-15% +20%. La sorgente di alimentazione CC inoltre
deve fornire una protezione adeguata contro sovracorrente e disturbi della linea.
Procedura di cablaggio
Attenersi ai passaggi numerati e alla Tabella 1 o alla Tabella 2 per cablare il controller. Inserire
ciascun filo nel morsetto appropriato fino a ottenere l'isolamento del connettore senza alcun filo
scoperto esposto. Tirare leggermente dopo l'inserimento per verificare che il collegamento sia sicuro.
Sigillare tutte le aperture inutilizzate nella scatola del controller con gli otturatori dell'apertura del
condotto.
Tabella 1 Informazioni sul cablaggio dell'alimentazione CA (solo per i modelli con
alimentazione CA)
Terminale Descrizione Colore - N. America Colore - EU
1 Caldo (L1) Nero Marrone
2 Neutro (L2) Bianco Blu
— Messa a terra (PE) Morsetto di terra Verde Verde e giallo
64 Italiano

Tabella 2 Informazioni sul cablaggio dell'alimentazione CC (solo per i modelli con
alimentazione CC)
Terminale Descrizione Colore - N. America Colore - EU
1 +24 VDC Rosso Rosso
2 Ritorno 24 Vcc Nero Nero
— Messa a terra (PE) Morsetto di terra Verde Giallo e verde
Italiano 65

66 Italiano

Allarmi e relè
Il controller dispone di quattro relè a polo singolo non alimentati da 100-250 Vca, 50/60 Hz, 5 Amp
resistivi massimo. I contatti sono da 250 Vca, 5 Amp resistivi massimo per il controller con
alimentazione CA e 24 Vcc, 5 Amp resistivi massimo per il controller con alimentazione CC. I relè
non sono conformi a carichi induttivi.
Cablaggio relè
A V V E R T E N Z A
Rischio potenziale di scossa elettrica. Quando si eseguono collegamenti elettrici, scollegare sempre
l'alimentazione allo strumento.
A V V E R T E N Z A
Potenziale rischio di incendio. I contatti relè hanno una corrente nominale di 5 A e non presentano fusibili. Carichi
esterni collegati ai relè devono presentare dei dispositivi di limitazione della corrente per limitare la corrente a
meno di 5 A.
A V V E R T E N Z A
Potenziale rischio di incendio. Non collegare a margherita i collegamenti relè comuni o il cablaggio dei ponticelli
dal collegamento dell'alimentazione principale all'interno dello strumento.
A V V E R T E N Z A
Rischio potenziale di scossa elettrica. Per mantenere i rating ambientali NEMA/IP dell'alloggiamento, utilizzare
solo raccordi dei condotti e ghiandole dei cavi con protezione di almeno NEMA 4X/IP66 per instradare i cavi allo
strumento.
Controller alimentati tramite linea CA (100 - 250 V)
A V V E R T E N Z A
Rischio potenziale di scossa elettrica. I controller alimentati tramite linea CA (115 V–230 V) sono progettati per
consentire il collegamento del relè ai circuiti elettrici CA (ovvero tensioni superiori a 16 V-RMS, 22.6 V-PEAK o
35 Vcc).
L'alloggiamento del cablaggio non è progettato per collegamenti che superano i 250 Vca.
Controller con alimentazione a 24 Vcc
A V V E R T E N Z A
Rischio potenziale di scossa elettrica. I controller alimentati a 24 V sono progettati per il collegamento del relè ai
circuiti a bassa tensione (ovvero tensioni inferiori a 16 V-RMS, 22.6 V-PEAK o 35 Vcc).
I relè del controller da 24 Vcc sono progettati per il collegamento a circuiti a BASSA tensione (ovvero
tensioni inferiori a 30 V-RMS, 42,2 V-PEAK o 60 Vcc). L'alloggiamento del cablaggio non è
progettato per collegamenti con tensione superiore ai livelli specificati.
Il connettore relè è compatibile con un cablaggio da 18-12 AWG (come stabilito dall'applicazione di
carico). Una dimensione dei fili inferiore a 0,8 mm2 non è raccomandata.
I contatti dei relè Normalmente aperti (NO) e Comuni (COM) saranno collegati quando è attiva una
condizione di allarme o di altro tipo. I contatti dei relè Normalmente chiusi (NC) e Comuni saranno
collegati quando un allarme o un'altra condizione non è attiva (a meno che il sistema di
autoeliminazione guasti non sia impostato su Sì) o quando viene tolta l'alimentazione dal controller.
La maggior parte dei collegamenti utilizza i morsetti NO e COM oppure i morsetti NC e COM. I
seguenti passaggi numerati della procedura di installazione mostrano il collegamento ai morsetti NO
e COM.
Italiano
67

68 Italiano

Collegamenti uscita analogica
A V V E R T E N Z A
Rischio potenziale di scossa elettrica. Quando si eseguono collegamenti elettrici, scollegare sempre
l'alimentazione allo strumento.
A V V E R T E N Z A
Rischio potenziale di scossa elettrica. Per mantenere i rating ambientali NEMA/IP dell'alloggiamento, utilizzare
solo raccordi dei condotti e ghiandole dei cavi con protezione di almeno NEMA 4X/IP66 per instradare i cavi allo
strumento.
Sono disponibili due uscite analogiche isolate. Queste uscite vengono solitamente utilizzate per la
segnalazione analogica o per controllare altri dispositivi esterni. Effettuare i collegamenti per il
cablaggio del controller come mostrato nella Figura 8 e nella Tabella 3.
Nota: La Figura 8 mostra la parte posteriore del coperchio del controller e non la parte interna dell'alloggiamento
principale del controller.
Figura 8 Collegamenti uscita analogica
Tabella 3 Collegamenti uscita
Fili del registratore Posizione scheda circuiti
Uscita 2- 4
Uscita 2+ 3
Uscita 1- 2
Uscita 1+ 1
1. Aprire il coperchio del controller.
2. Fare scorrere i fili attraverso la ghiandola del cavo.
3. Regolare il filo e stringere la ghiandola del cavo.
4. Creare i collegamenti con filo schermato intrecciato e collegare la schermatura all'estremità del
componente o del loop di controllo.
• Non collegare la schermatura a entrambe le estremità del cavo.
• L’uso di un cavo non schermato può determinare emissioni in radiofrequenza o livelli di
suscettività più elevati di quelli consentiti.
• La resistenza loop massima è 500 Ohm.
Italiano
69

5. Chiudere il coperchio del controller e serrare le relative viti.
6. Configurare le uscite del controller.
Collegamenti del cablaggio dell'ingresso digitale
A V V E R T E N Z A
Rischio potenziale di scossa elettrica. Quando si eseguono collegamenti elettrici, scollegare sempre
l'alimentazione allo strumento.
A V V E R T E N Z A
Rischio potenziale di scossa elettrica. Per mantenere i rating ambientali NEMA/IP dell'alloggiamento, utilizzare
solo raccordi dei condotti e ghiandole dei cavi con protezione di almeno NEMA 4X/IP66 per instradare i cavi allo
strumento.
Sono disponibili tre ingressi digitali per gli ingressi di chiusura dell'interruttore o gli ingressi della
tensione di livello logico. Collegare il cablaggio e configurare il jumper sul controller come mostrato in
Figura 9, Tabella 4 e Figura 10.
Nota: La Figura 9 mostra la parte posteriore del coperchio del controller e non la parte interna dell'alloggiamento
principale del controller.
Figura 9 Collegamenti del cablaggio di ingresso digitale
Tabella 4 Collegamenti degli ingressi
Ingressi digitali Posizione del connettore -
Posizione del connettore -
ingresso interruttore
ingresso tensione
Ingresso 1+ 3 2
Ingresso 1- 2 3
Ingresso 2+ 6 5
Ingresso 2- 5 6
Ingresso 3+ 8 7
Ingresso 3- 7 8
70 Italiano
Оглавление
- English..............................................................................................................................3 Deutsch..........................................................................................................................27 Italiano............................................................................................................................53 Français.........................................................................................................................79 Español........................................................................................................................105 Português....................................................................................................................131 中文...............................................................................................................................157 Nederlands.................................................................................................................180 Polski............................................................................................................................206 Suomi............................................................................................................................232 Русский........................................................................................................................256
- Additional information
- Installation
- User interface and navigation
- System startup
- Maintenance
- Zusätzliche Informationen
- Installation
- Benutzerschnittstelle und Navigation
- Inbetriebnahme
- Wartung
- Fehlersuche
- Ulteriori informazioni
- Informazioni generali
- Installazione
- Interfaccia utente e navigazione
- Avvio del sistema
- Manutenzione
- Risoluzione dei problemi
- Informations supplémentaires
- Généralités
- Montage
- Interface utilisateur et navigation
- Démarrage du système
- Entretien
- Recherche de panne
- Información adicional
- Información general
- Instalación
- Interfaz del usuario y navegación
- Arranque del sistema
- Mantenimiento
- Solución de problemas
- Informação adicional
- Informação geral
- Instalação
- Interface do utilizador e navegação
- Arranque do sistema
- Manutenção
- Resolução de problemas
- 附加信息
- 安装
- 用户界面及导航
- 系统启动
- 维护
- Meer informatie
- Algemene informatie
- Installatie
- Gebruikersinterface en navigatie
- Het systeem starten
- Onderhoud
- Foutenopsporing
- Dodatkowe informacje
- Instalacja
- Interfejs użytkownika i nawigacja
- Uruchamianie systemu
- Konserwacja
- Rozwiązywanie problemów
- Lisätiedot
- Asennus
- Käyttöliittymä ja selaaminen
- Järjestelmän käynnistäminen
- Huolto
- Vianmääritys
- Дополнительная информация
- Общая информация
- Монтаж
- Пользовательский интерфейс и управление курсором
- Запуск системы
- Техническое обслуживание

