Hach-Lange POLYMETRON 9500 Basic User Manual: Instalação
Instalação: Hach-Lange POLYMETRON 9500 Basic User Manual

O controlador pode ser montado num painel, parede, na vertical ou na horizontal. É fornecida uma
junta de estanqueidade em neopreno, que pode ser utilizada para reduzir as vibrações. A junta pode
ser utilizada como suporte para montagem do painel antes do componente da junta interna ser
separado.
Instalação
Montagem e dimensões dos componentes
A V I S O
Perigo de lesões pessoais. As tarefas descritas neste capítulo do manual devem ser efectuadas apenas por
pessoal qualificado.
O controlador pode ser instalado numa superfície, num painel ou num tubo (horizontal ou vertical).
Para obter opções e instruções sobre a montagem, consulte Figura 2, Figura 3 na página 137,
Figura 4 na página 138, Figura 5 na página 139 e Figura 6 na página 140.
Para efectuar a montagem na horizontal, é necessário prender o suporte de montagem (Figura 2) ao
suporte de montagem numa posição vertical.
Para efectuar a montagem na horizontal e na vertical, fixe o suporte de montagem no controlador, tal
como indicado em Figura 5 na página 139.
Português 135

Figura 2 Componentes de montagem
1 Suporte de montagem (2) 7 Anilha de segurança, ID de ¼ de polegada (4)
2 Junta de estanqueidade para a montagem do
8 Porca sextavada Keps M5 x 0,8 (4)
painel, em neopreno
3 Suporte para montagem na parede e na vertical 9 Parafusos de cabeça plana, M5 x 0,8 x 100 mm (4)
(Utilizados para instalações de montagem na
vertical, com diâmetro variável)
4 Junta de isolamento contra vibrações para
10 Parafusos de cabeça plana, M5 x 0,8 x 15 mm (4)
montagem na vertical
5 Anilha de isolamento contra vibrações para
11 Suporte para montagem em painel
montagem na vertical (4)
6 Anilha lisa, ID de ¼ de polegada (4)
136 Português

Montagem do controlador
Figura 3 Dimensões de montagem na superfície
Português 137

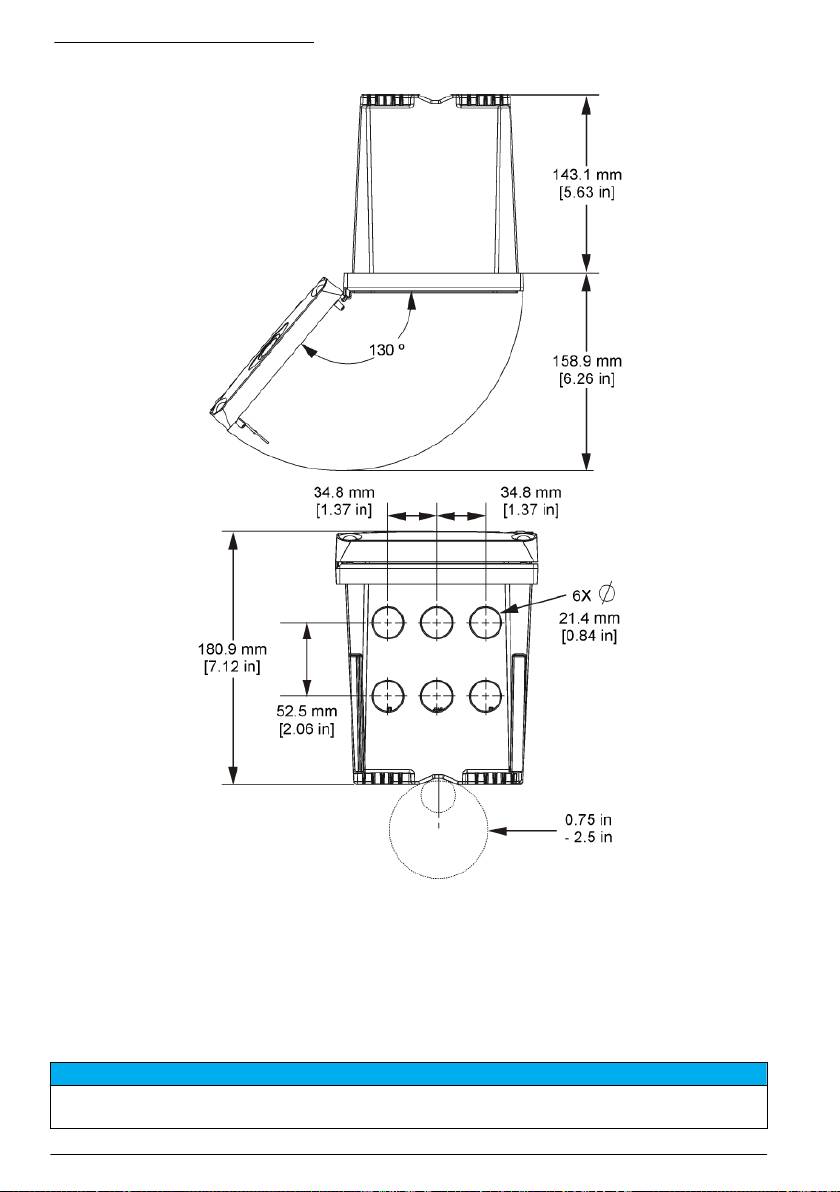
Figura 4 Dimensões de montagem em painel
Nota: Se utilizar o suporte para montagem em painel (fornecido), pressione o controlador através do orifício no
painel e, em seguida, deslize o suporte sobre o controlador, na parte posterior do painel. Utilize os quatro
parafusos de cabeça plana de 15 mm (fornecidos) para fixar o suporte no controlador e fixar o controlador no
painel.
138
Português

Figura 5 Montagem em tubo (tubo vertical)
Português 139

Figura 6 Vista de cima e de baixo
Barreira de alta tensão
A cablagem de alta tensão para o controlador encontra-se por trás da barreira de alta tensão na
estrutura do controlador. A barreira deve permanecer no local excepto quando instalar módulos, ou
quando um técnico de instalação qualificado estiver a ligar a potência, alarmes ou relés. Não retire a
barreira quando estiver a ser aplicada potência ao controlador.
Considerações sobre descargas electrostáticas (ESD)
A T E N Ç Ã O
Danos potenciais nos instrumentos. Os componentes electrónicos internos sensíveis podem ser danificados
através de electricidade estática, provocando um desempenho reduzido ou uma eventual falha.
140 Português

Siga os passos indicados neste procedimento para evitar danos de ESD no instrumento:
• Toque numa superfície metálica de ligação à terra, tal como o chassis de um instrumento, uma
conduta ou tubo de metal para descarregar a electricidade estática do corpo.
• Evite movimentos bruscos. Transporte componentes estáticos sensíveis em contentores ou
embalagens anti-estáticos.
• Use uma pulseira anti-estática ligada por um fio à terra.
• Trabalhe num local sem energia estática com tapetes de protecção anti-estática e tapetes para
bancadas de trabalho.
Descrição geral da cablagem
Figura 7 mostra uma visão geral das ligações de cablagem dentro do controlador com a barreira de
alta tensão removida. O lado esquerdo da figura mostra a parte de trás da tampa do controlador.
Nota: Remova as capas do conector antes de proceder à instalação do módulo.
Figura 7 Descrição geral das ligações de cablagem
1
1 Ligação do cabo de serviço 4 Conector do módulo de
7 Ligações dos relés
comunicação (por exemplo,
Modbus, Profibus, módulo
4-20 mA opcional, etc.)
1
2 Saída de 4 a 20 mA
5 Conector de alimentação CA e
8 Conector dos fios da entrada
1
1
CC
discreta
3 Conector do módulo do sensor 6 Terminais de ligação à terra
1
Para um melhor acesso, os terminais podem ser removidos.
Ligação à corrente
A D V E R T Ê N C I A
Perigo potencial de electrocussão. Desligue sempre a energia do instrumento quando efectuar ligações
eléctricas.
Português 141

A D V E R T Ê N C I A
Perigo potencial de electrocussão. Caso este equipamento seja usado no exterior ou em locais potencialmente
húmidos, deve ser utilizado um dispositivo Interruptor de falha de terra para ligar o equipamento à sua fonte de
potência principal.
P E R I G O
Perigo de electrocussão. Não ligue a potência CA a um modelo que trabalha com 24 VCC.
A D V E R T Ê N C I A
Perigo potencial de electrocussão. Uma ligação terra (PE) de protecção é necessária para ambas as aplicações
de fio 100-240 VCA e 24 VCC. A falha de ligação a uma boa ligação terra PE pode resultar em choques
perigosos e desempenho fraco devido a interferências electromagnéticas. Ligue SEMPRE o terminal de controlo
a uma boa ligação terra PE.
A T E N Ç Ã O
Instale o dispositivo num local e posição que permita um acesso fácil ao dispositivo de encerramento e ao seu
funcionamento.
O controlador pode ser adquirido como um modelo com capacidade de 100-240 VCA ou de 24 VCC.
Siga as instruções de cablagem adequadas para o modelo adquirido.
O controlador pode ser ligado à corrente eléctrica através de acessórios de ligação ou de um cabo
de alimentação. Seja qual for o fio utilizado, as ligações são efectuadas nos mesmos terminais. É
necessário um sistema de desactivação local concebido para cumprir o código eléctrico local e deve
estar identificado para todos os tipos de instalação. Nas aplicações ligadas por cabos, as quebras
do serviço de potência e terra para o instrumento devem ser de 18 a 12 AWG.
Notas:
• Antes de efectuar quaisquer ligações eléctricas, é necessário remover a barreira de tensão.
Depois de efectuar todas as ligações, coloque de novo a barreira de tensão antes de fechar a
tampa do controlador.
• Pode ser utilizado um prensa-cabo de tipo vedante e um cabo de alimentação de comprimento
inferior a 3 metros (10 pés) com três condutores de calibre 18 (incluindo um cabo de ligação à
terra de segurança) para manter a classificação ambiental de NEMA 4X/IP66.
• Os controladores podem ser encomendados com cabos de alimentação CA previamente
instalados. Podem ser igualmente encomendados cabos de alimentação adicionais.
• A fonte de alimentação CC que fornece energia ao controlador com alimentação de 24 VCC deve
manter a regulação da tensão dentro dos limites de tensão de 24 VCC-15% +20% especificados.
A fonte de alimentação CC deve também fornecer uma protecção adequada contra sobrecargas e
transitórios na linha.
Procedimento de cablagem
Siga os passos numerados e Tabela 1 ou Tabela 2 para ligar o controlador à corrente. Insira cada fio
ao terminal adequado até o isolamento entrar em contacto com o conector e sem fios descarnados
expostos. Após a inserção, puxe ligeiramente para efectuar uma ligação segura. Vede quaisquer
aberturas não usadas na caixa do controlador com as tampas de enchimento da abertura das
ligações.
Tabela 1 Informações sobre ligação à corrente CA (apenas para modelos com alimentação
AC)
Terminal Descrição Cor—América do N. Cor—EU
1 Quente (L1) Preto Castanho
2 Neutro (L2) Branco Azul
— Lingueta de terra protectora (PE) Verde Verde e amarelo
142 Português

Tabela 2 Informações sobre ligação à corrente CC (apenas para modelos com alimentação
CC)
Terminal Descrição Cor—América do N. Cor—EU
1 +24 V CC Vermelho Vermelho
2 Retorno de 24 V CC Preto Preto
— Lingueta de terra protectora (PE) Verde Verde e amarelo
Português 143

144 Português

Alarmes e relés
O controlador está equipado com quatro relés de pólos simples, sem potência, com uma tensão que
varia entre 100 e 250 V CA, 50/60 Hz e uma resistência máxima de 5 amps. Os contactos têm uma
tensão de 250 V CA, uma resistência máxima de 5 amps para o controlador com alimentação CA e
24 V CC e uma resistência máxima de 5 A para o controlador com alimentação CC. Os relés não
são adequados para cargas indutivas.
Relés de ligação
A D V E R T Ê N C I A
Perigo potencial de electrocussão. Desligue sempre a energia do instrumento quando efectuar ligações
eléctricas.
A D V E R T Ê N C I A
Perigo potencial de incêndio. Os contactos do relé têm uma potência de 5 A e não possuem fusível. As cargas
externas ligadas aos relés devem ter dispositivos de limitação de corrente fornecidos para limitar uma corrente
para < 5 A.
A D V E R T Ê N C I A
Perigo potencial de incêndio. Não efectue ligações de relé comuns ou fios de ligação provisória à ligação à
corrente eléctrica dentro do instrumento.
A D V E R T Ê N C I A
Perigo potencial de electrocussão. Para manter as classificações ambientais NEMA/IP da estrutura, utilize
apenas acessórios de ligação e caixas de empanque para cabos concebidos para, pelo menos, NEMA
4X/IP66 para encaminhar cabos para o instrumento.
Controladores com alimentação com linha CA (100—250 V)
A D V E R T Ê N C I A
Perigo potencial de electrocussão. Os controladores com alimentação CA (115 V–230 V) foram concebidos para
ligações de relé a circuitos de alimentação CA (ou seja, tensões superiores a 16 V-RMS, 22,6 V-PEAK ou
35 VCC).
O compartimento de ligação não foi concebido para montagens em tensão superiores a 250 VCA.
Controladores com alimentação de 24 VCC
A D V E R T Ê N C I A
Perigo potencial de electrocussão. Os controladores de 24 V foram concebidos para ligações de relé a circuitos
de baixa tensão (ou seja, tensões inferiores a 16 V-RMS, 22,6 V-PEAK ou 35 VCC).
Os relés do controlador de 24 VCC foram concebidos para ligação a circuitos de BAIXA tensão (isto
é, tensões inferiores a 30 V-RMS, 42,2 V-PEAK ou 60 VCC). O compartimento de ligação não foi
concebido para montagens em tensão superiores a estes valores.
O conector de relé aceita fios de 18-12 AWG (como determinado pela aplicação de carga). Não é
recomendada uma espessura de fio inferior a 18 AWG.
Os contactos de relé Normalmente aberto (NO) e Comum (COM) serão ligados quando um alarme
ou outra condição estiver activa. Os contactos de relé Normalmente fechado (NC) e Comum serão
ligados quando um alarme ou outra condição estiver inactiva (a menos que o Sistema à prova de
falhas esteja definido para Sim) ou quando a alimentação é removida do controlador.
A maioria das ligações de relé utilizam terminais NO e COM ou os terminais NC e COM. Os passos
da instalação numerada mostram a ligação aos terminais NO e COM.
Português
145

146 Português

Ligações de saída analógica
A D V E R T Ê N C I A
Perigo potencial de electrocussão. Desligue sempre a energia do instrumento quando efectuar ligações
eléctricas.
A D V E R T Ê N C I A
Perigo potencial de electrocussão. Para manter as classificações ambientais NEMA/IP da estrutura, utilize
apenas acessórios de ligação e caixas de empanque para cabos concebidos para, pelo menos, NEMA
4X/IP66 para encaminhar cabos para o instrumento.
São fornecidas 2 saídas analógicas isoladas. Estas saídas são normalmente utilizadas para
sinalização analógica ou controlar outros dispositivos externos. Efectue as ligações de fios do
controlador, tal como indicado em Figura 8 e em Tabela 3.
Nota: Figura 8 mostra a parte de trás da tampa do controlador e não o interior do compartimento do controlador
principal.
Figura 8 Ligações de saída analógica
Tabela 3 Ligações de saída
Fios do gravador Posição da placa do circuito
Saída 2- 4
Saída 2+ 3
Saída 1- 2
Saída 1+ 1
1. Abra a tampa do controlador.
2. Faça os fios passarem pelo prensa-cabo.
3. Ajuste o fio, como necessário, e aperte o prensa-cabo.
4. Faça as ligações com o fio blindado de par trançados e ligue a blindagem à extremidade do
componente controlado ou na extremidade do circuito de comando.
• Não ligue a blindagem a ambas as extremidades do cabo.
• A utilização de cabos não blindados pode resultar em níveis de emissão de frequência de
rádio ou de susceptibilidade superiores ao permitido.
• A resistência máxima de ciclo é de 500 ohm.
Português
147

5. Feche a tampa do controlador e aperte os parafusos da tampa.
6. Configure as saídas no controlador.
Ligações de fios da entrada discreta
A D V E R T Ê N C I A
Perigo potencial de electrocussão. Desligue sempre a energia do instrumento quando efectuar ligações
eléctricas.
A D V E R T Ê N C I A
Perigo potencial de electrocussão. Para manter as classificações ambientais NEMA/IP da estrutura, utilize
apenas acessórios de ligação e caixas de empanque para cabos concebidos para, pelo menos, NEMA
4X/IP66 para encaminhar cabos para o instrumento.
São fornecidas três entradas discretas para entradas de fecho de interruptor ou entradas de tensão
de nível lógico. Efectue as ligações dos fios e configure as definições do jumper para o controlador,
como exibido na Figura 9, Tabela 4 e Figura 10.
Nota: Figura 9 mostra a parte de trás da tampa do controlador e não o interior do compartimento do controlador
principal.
Figura 9 Ligações de fios de entrada discreta
Tabela 4 Ligações de entrada
Entradas discretas Posição do conector - entrada de
Posição do conector - entrada de
interruptor
tensão
Entrada 1+ 3 2
Entrada 1- 2 3
Entrada 2+ 6 5
Entrada 2- 5 6
Entrada 3+ 8 7
Entrada 3- 7 8
148 Português
Оглавление
- English..............................................................................................................................3 Deutsch..........................................................................................................................27 Italiano............................................................................................................................53 Français.........................................................................................................................79 Español........................................................................................................................105 Português....................................................................................................................131 中文...............................................................................................................................157 Nederlands.................................................................................................................180 Polski............................................................................................................................206 Suomi............................................................................................................................232 Русский........................................................................................................................256
- Additional information
- Installation
- User interface and navigation
- System startup
- Maintenance
- Zusätzliche Informationen
- Installation
- Benutzerschnittstelle und Navigation
- Inbetriebnahme
- Wartung
- Fehlersuche
- Ulteriori informazioni
- Informazioni generali
- Installazione
- Interfaccia utente e navigazione
- Avvio del sistema
- Manutenzione
- Risoluzione dei problemi
- Informations supplémentaires
- Généralités
- Montage
- Interface utilisateur et navigation
- Démarrage du système
- Entretien
- Recherche de panne
- Información adicional
- Información general
- Instalación
- Interfaz del usuario y navegación
- Arranque del sistema
- Mantenimiento
- Solución de problemas
- Informação adicional
- Informação geral
- Instalação
- Interface do utilizador e navegação
- Arranque do sistema
- Manutenção
- Resolução de problemas
- 附加信息
- 安装
- 用户界面及导航
- 系统启动
- 维护
- Meer informatie
- Algemene informatie
- Installatie
- Gebruikersinterface en navigatie
- Het systeem starten
- Onderhoud
- Foutenopsporing
- Dodatkowe informacje
- Instalacja
- Interfejs użytkownika i nawigacja
- Uruchamianie systemu
- Konserwacja
- Rozwiązywanie problemów
- Lisätiedot
- Asennus
- Käyttöliittymä ja selaaminen
- Järjestelmän käynnistäminen
- Huolto
- Vianmääritys
- Дополнительная информация
- Общая информация
- Монтаж
- Пользовательский интерфейс и управление курсором
- Запуск системы
- Техническое обслуживание

