De Dietrich MS 24 BIC FF: 27. VASE EXPANSION SANITAIRE (ACCESSOIRE SUR DEMANDE)
27. VASE EXPANSION SANITAIRE (ACCESSOIRE SUR DEMANDE): De Dietrich MS 24 BIC FF
21
INSTRUCTIONS DESTINÉES À L’INSTALLATEUR
71.06199.02 - FR
26. RACCORDEMENT DE LA SONDE EXTÉRIEURE
Connecter le sonde extérieure aux bornes M2 (1)-(2) avec le câbles rouges. Raccorder la sonde extérieure à ces deux câbles.
Après la connexion de la sonde, les touches
+/-
permettent de modifier la courbe « kt » (Graphique 2).
NOTE : Pour une habitation ayant une isolation moyenne et équipée d’un système de chauffage à radiateurs nous con-
seillons de régler la courbe climatique “
kt
” à une valeur de “25”.
TM
= Plage des températures de sortie
Te
= Température extérieure
Graphique 2
TM
Te
courbe “kt”
1012_0501
Kit vase d’expansion sanitaire comprenant :
- 1 vase d’expansion en acier inoxydable;
- 1 support pour vase d’expansion;
- 1 mamelon G1/2”;
- 1 contre-écrou;
- 1 tuyau de raccordement flexible.
27. VASE EXPANSION SANITAIRE (ACCESSOIRE SUR DEMANDE)
Connecter il tuyau flexible (fourni come accessoire dans kit vase d’expansion) sur les deux raccords A et B, comme indiqué
à la figure. Le montage du vase d’expansion sanitaire est recommandé dans les cas suivants :
- lorsque l’installation d’un réducteur de pression s’avère nécessaire en raison des caractéristiques de la pression de
l’aqueduc ou du système de soulèvement hydrique (pression supérieure à 4 bar)
- lorsqu’un clapet anti-retour est installé sur le réseau de l’eau froide
- lorsque le développement du réseau d’eau froide est insuffisant pour l’expansion de l’eau contenue dans la chaudière
et qu’il s’avère nécessaire de prévoir l’utilisation d’un vase d’expansion sanitaire.
22
INSTRUCTIONS DESTINÉES À L’INSTALLATEUR
71.06199.02 - FR
Pour assurer une efficacité optimale à la chaudière, il faut effectuer les contrôles suivants une fois par an :
• contrôle de l’aspect et de l’étanchéité des joints du circuit de gaz et du circuit de combustion ;
• contrôle de l’état et de la position des électrodes d’allumage et de détection de flamme ;
• contrôle de l’état du brûleur et de sa fixation ;
• contrôle de la présence d’éventuelles impuretés à l’intérieur de la chambre de combustion.
Pour ce faire, utiliser un aspirateur ;
• contrôle de l’étalonnage correct de la vanne gaz ;
• contrôle de la pression de l’installation de chauffage ;
• contrôle de la pression du vase d’expansion ;
• contrôle du bon fonctionnement du ventilateur ;
• contrôle de la présence d’éventuelles obstructions dans les conduits d’évacuation et d’aspiration ;
• contrôle de l’anode ballon.
RECOMMANDATIONS
Avant d’effectuer toute opération, couper l’alimentation électrique à la chaudière.
Une fois les opérations d’entretien terminées, remettre les boutons et/ou les paramètres de fonctionnement de la
chaudière dans les positions d’origine.
28. ENTRETIEN ANNUEL
Vidange du circuit de la chaudière
La vidange de la chaudière peut être effectuée à l’aide du robinet situé sur la traverse porte-raccords (fournie en acces-
soire) ou directement depuis le robinet situé dans le groupe hydraulique. Le robinet pour le tuyau est situé sur le fond.
Pour vider la chaudière avec le robinet installé sur la traverse porte-raccords, procéder de la façon suivante (fig. 14a) :
- fermer les robinets d’arrêt de la chaudière ;
- en utilisant une clé de 5 mm, ouvrir le robinet de vidange situé sur le corps vanne du départ chauffage ;
- vider la chaudière ;
- en utilisant une clé de 5 mm, fermer le robinet de vidange.
29. VIDANGE DU CIRCUIT DE LA CHAUDIÈRE ET DU BALLON
Pour vider la chaudière avec le robinet pour tuyau situé sur le fond de la chaudière, procéder de la façon suivante (fig. 14b) :
- fermer les robinets d’arrêt de la chaudière ;
- en utilisant une clé six pans mâle de 8 mm, ouvrir le robinet pour tuyau ;
- vider la chaudière ;
- en utilisant une clé six pans mâle de 8 mm, fermer le robinet pour tuyau.
Figure 14a
RECOMMANDATIONS
Pour garantir le bon fonctionnement du vase d’expansion, la pression de l’arrivée de l’eau doit être inférieure à 4 bar. Si
tel n’est pas le cas, prévoir l’installation d’un réducteur de pression. Le réducteur de pression doit être réglé de manière
à fournir une pression d’alimentation de l’eau inférieure à 4 bar.
23
INSTRUCTIONS DESTINÉES À L’INSTALLATEUR
71.06199.02 - FR
Les filtres de l’eau sanitaire et du circuit de chauffage sont placés à l’intérieur de cartouches amovibles ad hoc. La car-
touche du circuit de chauffage est située sur le retour du chauffage (figure 15F). Pour le nettoyage des filtres, procéder
comme cela est indiqué ci-après :
• couper l’alimentation électrique à la chaudière ;
• fermer le robinet d’entrée de l’eau sanitaire ;
• vider l’eau présente dans le circuit de chauffage en ouvrant le robinet A (voir figure 15) ;
• enlever le clip (rep. 1-F) du filtre comme cela est montré dans la figure puis extraire la cartouche (rep. 2-F) contenant le
filtre, en veillant à ne pas forcer excessivement ;
• pour extraire la cartouche du filtre de chauffage, enlever tout d’abord le moteur de la vanne 3 voies (rep. 1 2G – figure
15) ;
• éliminer les impuretés et incrustations éventuellement présentes dans le filtre ;
• remettre le filtre en place à l’intérieur de la cartouche puis remettre celle-ci dans son siège en l’assujettissant avec son
clip.
AVERTISSEMENT
En cas de remplacement et/ou nettoyage des joints toriques “OR” du groupe hydraulique, ne pas utiliser comme lubrifiants
des huiles ou des graisses mais exclusivement de la Molykote 111.
30. NETTOYAGE DES FILTRES
Pour les opérations de nettoyage, procéder comme suit :
• fermer le robinet d’entrée de l’eau sanitaire ;
• purger l’eau présente dans le circuit sanitaire en ouvrant un robinet utilisateur ;
• fermer le robinet de sortie de l’eau sanitaire ;
• enlever le clip (rep. 1E, figure 15) ;
• enlever le filtre (rep. 2E, figure 15).
Procéder au démontage de l’échangeur eau-eau comme cela est décrit au paragraphe suivant et le nettoyer séparément.
Pour le nettoyage de l’échangeur et/ou du circuit sanitaire, il est recommandé d’utiliser Cillit FFW-AL ou Benckiser HF-AL.
31. DÉTARTRAGE DU CIRCUIT SANITAIRE
L’échangeur eau-eau, du type à plaques en acier inox, peut être facilement démonté à l’aide d’une clé six pans mâle M4.
Agir de la façon suivante :
• vider l’installation, si possible en se limitant à la chaudière, à l’aide du robinet de vidange prévu à cet effet ;
• vider l’eau contenue dans le circuit sanitaire ;
• enlever les deux vis de fixation de l’échangeur eau-eau, visibles sur le devant, puis extraire l’échangeur de son siège
(fig. 15B).
32. DÉMONTAGE DE L’ÉCHANGEUR EAU-EAU
Figure 14b
Vidange du ballon
La vidange du ballon peut être effectuée à l’aide du robinet situé sur le groupe hidraulique (figure 2-b). Apres le vidange
du ballon fermer le robinet (entrée eau chaude sanitaire) installe sur la traverse porte-raccords.
24
INSTRUCTIONS DESTINÉES À L’INSTALLATEUR
71.06199.02 - FR
Vérifier une fois par an l’état de l’anode de protection en
magnésium (avant de procéder, vider le circuit du ballon
d’eau chaude en ouvrant le robinet de purge prévu à cet
effet).
Pour démonter le groupe de l’anode, enlever le clip de
fixation de la sonde du ballon, l’extraire, puis, à l’aide
d’une clé plate de 27 mm (A) desserrer l’écrou du support
de l’anode.
33. DÉMONTAGE DE L’ANODE DU BALLON D’EAU CHAUDE
CG_2341 / 1103_2303
A
CG_2326 / 1103_0401
AVERTISSEMENT
Procéder avec précaution lors du démontage des différentes parties du groupe hydraulique.
Ne pas utiliser d’outils pointus et ne pas exercer d’effort excessif pour enlever les clips de fixation.
Figure 15
25
INSTRUCTIONS DESTINÉES À L’INSTALLATEUR
71.06199.02 - FR
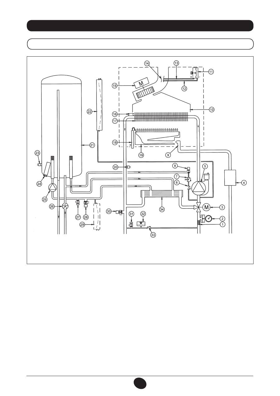
34. SCHÉMA DE LA CHAUDIÈRE
24 BIC FF
Légende :
1
Filtre extractible circuit de chauffage
2
Manomètre
3
Moteur vanne trois voies
4
Vanne gaz avec diaphragme
5
Pompe et séparateur d’air
6
Clapet antiretour
7
Disconnecteur
8
Robinet de remplissage de la chaudière
9
Rampe gaz avec injecteurs
10
Convoyeur fumées
11
Pressostat d’air
12
Prise de pression négative
13
Prise de pression positive
14
Tube Venturi
15
Ventilateur
16
Thermostat de sécurité
17
Échangeur eau-fumées
18
Électrode pour l’allumage et la détection de flamme
19
Brûleur
20
Sonde CNT du chauffage central
21
Ballon
22
Vase d’expansion circuit de chauffage
23
Sonde CNT de ballon
24
Anode
25
Pompe circuit sanitaire
26
Détecteur de débit sanitaire
27
Robinet de vidange ballon
28
Soupape de sécurité sanitaire
29
Vase d’expansion sanitaire (en option)
30
Soupape de sécurité circuit de chauffage
31
Robinet de vidange chaudière
32
Pressostat manque d’eau
33
Clapet anti-retour sur by-pass automatique
34
Échangeur de chaleur eau-eau à plaque
Figure 16
CG_2337 / 1104_0402
Départ
chauffage
Sortie
eau
chaude
sanitaire
gaz
Entrée
eau
chaude
sanitaire
Retour
chauffage
26
INSTRUCTIONS DESTINÉES À L’INSTALLATEUR
71.06199.02 - FR
24 BIC
Légende:
1
Filtre extractible circuit de chauffage
2
Manomètre
3
Moteur vanne trois voies
4
Vanne gaz avec diaphragme
5
Pompe et séparateur d’air
6
Clapet antiretour
7
Disconnecteur
8
Robinet de remplissage de la chaudière
9
Rampe gaz avec injecteurs
10
Aspiration des fumées
11
Thermostat fumées
12
Thermostat de sécurité
13
Échangeur eau-fumées
14
Électrode pour l’allumage et la détection de flamme
15
Brûleur
16
Sonde CNT du chauffage central.
17
Ballon
18
Vase d’expansion circuit de chauffage
19
Sonde CNT de ballon
20
Anode
21
Pompe circuit sanitaire
22
Détecteur de débit sanitaire
23
Robinet de vidange ballon
24
Soupape de sécurité sanitaire
25
Vase d’expansion sanitaire (en option)
26
Soupape de sécurité circuit de chauffage
27
Robinet de vidange chaudière
28
Pressostat manque d’eau
29
Clapet anti-retour sur by-pass automatique
30
Échangeur de chaleur eau-eau à plaque
Figure 17
CG_2338 / 1104_0403
Départ
chauffage
Sortie
eau
chaude
sanitaire
gaz
Entrée
eau
chaude
sanitaire
Retour
chauffage
27
INSTRUCTIONS DESTINÉES À L’INSTALLATEUR
71.06199.02 - FR
35. SCHÉMA DE CÂBLAGE ÉLECTRIQUE
24 BIC FF
COULEURS
CÂBLES
C
= bleu ciel
M = marr
on
N = noir R = r
ouge
G/V = jaune/vert B = blanc V = vert
28
INSTRUCTIONS DESTINÉES À L’INSTALLATEUR
71.06199.02 - FR
24 BIC
COULEURS
CÂBLES
C
= bleu ciel
M = marr
on
N = noir R = r
ouge
G/V = jaune/vert B = blanc V = vert
29
INSTRUCTIONS DESTINÉES À L’INSTALLATEUR
71.06199.02 - FR
Dans le but d’améliorer constamment ses produits, DE DIETRICH se réserve le droit de modifier à tout moment et sans préavis les informations
contenues dans ce document. Ce document est publié uniquement à des fins d’information et ne doit pas être considéré comme un
engagement contractuel avec des tiers
36. DONNÉES TECHNIQUES
Modèle MS
24 BIC FF
24 BIC
Catégorie
II
2E+3P
II
2E+3P
Débit thermique nominal
kW
25,8
25,8
Débit thermique réduit
kW
11,9
11,9
Puissance thermique nominale
kW
24
23,3
kcal/h
20.600
20.000
Puissance thermique réduite
kW
10,4
10,4
kcal/h
8.900
8.900
Rendement, conformément à la directive 92/42/CEE
—
★★★
★★
Pression maximale du système de chauffage central
bar
3
3
Capacité du vase d'expansion
l
7,5
7,5
Pression du vase d'expansion
bar
1
1
Capacité préparateur ECS
l
42
42
Pression maximale système ECS.
bar
7
7
Pression dynamique minimum du système ECS
bar
0,15
0,15
Production minimale ECS
l/min
2,0
2,0
Production ECS à ∆T=25 °C
l/min
13,3
13,3
Production ECS à ∆T=35 °C
l/min
9
9,5
Production spécifique à ∆T=30 °C (*)
l/min
17,7
17,7
Plage de temπpérature du système de chauffage
°C
30/85
30/85
Plage de température du système ECS
°C
35/60
35/60
Type
—
C12-C32-C42-C52-C82-B22
B
11BS
Diamètre du conduit de fumée concentriques
mm
60
-
Diamètre du conduit d'air concentrique
mm
100
-
Diamètre conduit de fumée séparé
mm
80
-
Diamètre conduit d’air séparé
mm
80
-
Diamètre du conduit de fumée
mm
-
125
Débit massique maxi des fumées
kg/s
0,021
0,021
Débit massique mini des fumées
kg/s
0,021
0,019
Température fumées maxi
°C
135
110
Température fumées mini
°C
108
85
Classe NOx
—
3
3
Type de gaz
—
G20-G25
G20-G25
—
G31
G31
Pression d’alimentation gaz méthane (G20)
mbar
20
20
Pression d’alimentation gaz (G25)
mbar
25
25
Pression d’alimentation gaz propane 3P (G31)
mbar
37
37
Tension d'alimentation électrique
V
230
230
Fréquence d’alimentation électrique
Hz
50
50
Puissance électrique nominale
W
190
140
Poids Net
kg
61
51
Dimensions
hauteur
mm
950
950
largeur
mm
600
600
profondeur
mm
466
466
Protection contre l’humidité et la pénétration de l’eau (**)
IP X5D
IP X5D
(*) selon EN 625 - (**) selon EN 60529
30
71.06199.02 - IT
ISTRUZIONI DESTINATE ALL’UTENTE
Gentile Cliente,
la nostra Azienda ritiene che la Sua nuova caldaia soddisferà tutte le Sue esigenze.
L’acquisto di un prodotto
De Dietrich
garantisce quanto Lei si aspetta: un buon funzionamento ed
un uso semplice e razionale.
Quello che Le chiediamo è di non mettere da parte queste istruzioni senza averle prima lette: esse
contengono informazioni utili per una corretta ed efficiente gestione della Sua caldaia.
Le parti dell’imballo (sacchetti in plastica, polistirolo ecc.) non devono essere lasciate alla portata dei bambini
in quanto potenziali fonti di pericolo.
1.
Avvertenze prima dell’installazione
31
2.
Avvertenze prima della messa in funzione
31
3.
Messa in funzione della caldaia
32
4.
Regolazione della temperatura ambiente e dell’acqua sanitaria
33
5.
Descrizione tasto
(Estate - Inverno - Solo riscaldamento - Spento)
33
6.
Riempimento impianto
33
7.
Spegnimento della caldaia
34
8.
Cambio gas
34
9.
Arresto prolungato dell’impianto. Protezione al gelo (circuito di riscaldamento)
34
10.
Segnalazioni-Intervento dispositivi di sicurezza
35
11.
Istruzioni per l’ordinaria manutenzione
35
12.
Avvertenze generali
36
13.
Avvertenze prima dell’installazione
37
14.
Installazione della caldaia
37
15.
Dimensioni caldaia
39
16.
Installazione dei condotti di scarico-aspirazione
39
17.
Allacciamento elettrico
43
18.
Collegamento del termostato ambiente
43
19.
Modalità di cambio gas
44
20.
Visualizzazione parametri della scheda elettronica sul display di caldaia (funzione “info”)
46
21.
Impostazione parametri
47
22.
Dispositivi di regolazione e sicurezza
47
23.
Posizionamento elettrodo di accensione e rivelazione di fiamma
49
24.
Verifica dei parametri di combustione
49
25.
Caratteristiche portata / prevalenza alla placca
49
26.
Collegamento della sonda esterna
50
27.
Vaso di espansione sanitario (accessorio a richiesta)
50
28.
Manutenzione annuale
51
29.
Svuotamento del circuito caldaia e del bollitore
51
30.
Pulizia dei filtri
52
31.
Pulizia dal calcare del circuito sanitario
52
32.
Smontaggio dello scambiatore acqua-acqua
52
33.
Smontaggio anodo bollitore
53
34.
Schema funzionale circuiti
54
35.
Schema collegamento connettori
56
36.
Caratteristiche tecniche
58
INDICE
ISTRUZIONI DESTINATE ALL’UTENTE
ISTRUZIONI DESTINATE ALL’INSTALLATORE
De Dietrich
dichiara che questi modelli di caldaie sono dotati di marcatura CE con-
formemente ai requisiti essenziali delle seguenti Direttive:
- Direttiva gas 2009/142/CE
- Direttiva Rendimenti 92/42/CEE
- Direttiva Compatibilità Elettromagnetica 2004/108/CE
- Direttiva bassa tensione 2006/95/CE
31
71.06199.02 - IT
ISTRUZIONI DESTINATE ALL’UTENTE
Questa caldaia serve a riscaldare l’acqua ad una temperatura inferiore a quella di ebollizione a pressione atmosferica.
Essa deve essere allacciata ad un impianto di riscaldamento e ad una rete di distribuzione di acqua calda sanitaria, com-
patibilmente alle sue prestazioni ed alla sua potenza.
Prima di far allacciare la caldaia da personale professionalmente qualificato, secondo il DM 22 gennaio 2008, n.37, far
effettuare:
a) Una verifica che la caldaia sia predisposta per il funzionamento con il tipo di gas disponibile. Questo è rilevabile dalla
scritta sull’imballo e dalla targa presente sull’apparecchio.
b) Un controllo che il camino abbia un tiraggio adeguato, non presenti strozzature e non siano inseriti nella canna fumaria
scarichi di altri apparecchi, salvo che questa non sia realizzata per servire più utenze secondo le specifiche Norme e
prescrizioni vigenti.
c) Un controllo che, nel caso di raccordi su canne fumarie preesistenti, queste siano state perfettamente pulite poiché le
scorie, staccandosi dalle pareti durante il funzionamento, potrebbero occludere il passaggio dei fumi.
d) Risulta inoltre indispensabile, al fine di preservare il corretto funzionamento e la garanzia dell’apparecchio, seguire le
seguenti precauzioni:
1. Circuito sanitario:
1.1.
Se la durezza dell’acqua supera il valore di 20 °F (1 °F = 10 mg di carbonato di calcio per litro d’acqua) si prescrive
l’installazione di un dosatore di polifosfati o di un sistema di pari effetto rispondente alle normative vigenti.
1.2.
E’ necessario effettuare un lavaggio accurato dell’impianto dopo l’installazione dell’apparecchio e prima del suo
utilizzo.
1.3.
I materiali utilizzati per il circuito acqua sanitaria del prodotto sono conformi alla Direttiva 98/83/CE.
2. Circuito di riscaldamento
2.1. impianto nuovo
Prima di procedere all’installazione della caldaia l’impianto deve essere opportunamente pulito allo scopo di
eliminare residui di filettature, saldature ed eventuali solventi utilizzando prodotti idonei disponibili nel mercato
non acidi e non alcalini, che non attacchino i metalli, le parti in plastica e gomma. I prodotti raccomandati per la
pulizia sono:
SENTINEL X300 o X400 e FERNOX Rigeneratore per impianti di riscaldamento. Per l’utilizzo di questi prodotti
seguire attentamente le istruzioni fornite con i prodotti stessi.
2.2. impianto esistente:
Prima di procedere all’installazione della caldaia l’impianto deve essere completamente svuotato ed opportunamente
pulito da fanghi e contaminanti utilizzando prodotti idonei disponibili nel mercato citati al punto 2.1.
Per la protezione dell’impianto dall’incrostazioni è necessario l’utilizzo di prodotti inibitori quali SENTINEL X100 e
FERNOX Protettivo per impianti di riscaldamento. Per l’utilizzo di questi prodotti seguire attentamente le istruzioni
fornite con i prodotti stessi.
Ricordiamo che la presenza di depositi nell’impianto di riscaldamento comporta dei problemi funzionali alla caldaia
(es. surriscaldamento e rumorosità dello scambiatore).
La mancata osservazione di queste avvertenze comporta il decadimento della garanzia dell’apparecchio
.
1. AVVERTENZE PRIMA DELL’INSTALLAZIONE
La prima accensione deve essere effettuata dal Servizio di Assistenza Tecnica autorizzato che dovrà verificare:
a) Che i dati di targa siano rispondenti a quelli delle reti di alimentazione (elettrica, idrica, gas).
b) Che l’installazione sia conforme alle normative vigenti (UNI-CIG 7129, 7131, Regolamento di Attuazione della Legge 9
gennaio 1991 n° 10 ed in specie i Regolamenti Comunali) di cui riportiamo uno stralcio nel manuale tecnico destinato
all’installatore.
c) Che sia stato effettuato regolarmente il collegamento elettrico alla rete più terra.
Il mancato rispetto di quanto sopra comporta il decadimento della garanzia.
Prima della messa in funzione togliere il film protettivo della caldaia. Non utilizzare per lo scopo utensili o materiali abrasivi
perché potrebbero danneggiare le parti verniciate.
L’apparecchio non è destinato a essere usato da persone (bambini compresi) le cui capacità fisiche, sensoriali
o mentali siano ridotte, oppure con mancanza di esperienza o di conoscenza, a meno che esse abbiano potuto
beneficiare, attraverso l’intermediazione di una persona responsabile della loro sicurezza, di una sorveglianza o
di istruzioni riguardanti l’uso dell’apparecchio.
2. AVVERTENZE PRIMA DELLA MESSA IN FUNZIONE
32
71.06199.02 - IT
ISTRUZIONI DESTINATE ALL’UTENTE
Procedere come di seguito descritto per le corrette operazioni di accensione:
1) alimentare la caldaia elettricamente;
2) aprire il rubinetto del gas;
3) agire sul tasto (
)
e predisporre la caldaia in Estate ( ), Inverno (
) o solo riscaldamento (
);
4) agire sui tasti (
+/-
) per regolare la temperatura del circuito di riscaldamento (
) e dell’acqua calda sanitaria ( ) in
modo da accendere il bruciatore principale.
Quando la caldaia è accesa, sul display è visualizzato il simbolo ( ).
In posizione Estate ( ) il bruciatore principale risulterà acceso solo in caso di prelievo di acqua calda sanitaria.
AVVERTENZA
In fase di prima accensione, finché non viene scaricata l’aria contenuta nella tubazione del gas, si può verificare la non
accensione del bruciatore ed il conseguente blocco della caldaia. Si consiglia in questo caso di ripetere le operazioni di
accensione, fino all’arrivo del gas al bruciatore, premere il tasto ( ), per almeno 2 secondi.
3. MESSA IN FUNZIONE DELLA CALDAIA
Funzionamento in riscaldamento
Presenza fiamma (bruciatore acceso)
Perdita fiamma (mancata accensione)
Funzionamento in sanitario
Anomalia generica
Mancanza acqua (Pressione impianto bassa)
Segnalazione numerica (Temperatura, cod. anomalia, etc.)
RESET
LEGENDA TASTI
Figura 1
LEGENDA SIMBOLI
Accensione / Spegnimento / Estate / Inverno / solo riscaldamento
(
+/-
) : Regolazione temperatura di riscaldamento
(
+/-
) : Regolazione temperatura acqua sanitaria
Reset
Informazioni
0805_2302 / C
G_2072
Оглавление
- SOMMAIRE
- 5. DESCRIPTION DES TOUCHES (ÉTÉ – HIVER – CHAUFFAGE SEULEMENT – ARRÊT)
- •
- 27. VASE EXPANSION SANITAIRE (ACCESSOIRE SUR DEMANDE)
- 5. DESCRIZIONE TASTO (Estate - Inverno - Solo riscaldamento - Spento)
- •
- 27. VASO DI ESPANSIONE SANITARIO (ACCESSORIO A RICHIESTA)
- 5. DESCRIPTION OF BUTTON (Summer - Winter - Heating only - Off)
- •
- 27. DHW EXPANSION VESSEL (AVAILABLE ON REQUEST)
- 5. DESCRIPCIÓN DE LA TECLA (Verano - Invierno - Sólo calefacción - Apagado)
- •
- 27. DEPÓSITO DE EXPANSIÓN ACS (ACCESSORIO BAJO PEDIDO)
- 5. ОПИСАНИЕ НА БУТОН (Лято – Зима – Само отопление – Изключен)
- 8. СМЯНА НА ВИДА ГАЗ
- 13. УКАЗАНИЯ ПРЕДИ МОНТАЖА
- 15. РАЗМЕРИ НА КОТЕЛА
- •
- 27. РАЗШИРИТЕЛЕН СЪД ЗА БИТОВИЯ КРЪГ (АКСЕСОАР ПО ЖЕЛАНИЕ)
- SPIS TREŚCI
- 1. OSTRZEŻENIA PRZED ZAINSTALOWANIEM
- 3. ROZRUCH KOTŁA
- 4. REGULACJA TEMPERATURY POKOJOWEJ I CIEPŁEJ WODY UŻYTKOWEJ
- 7. WYŁĄCZENIE KOTŁA 8. ZMIANA GAZU
- 11. INSTRUKCJE ODNOŚNIE KONSERWACJI ZWYKŁEJ
- 12. UWAGI OGÓLNE
- 13. WYMAGANIA INSTALACYJNE
- 15. WYMIARY KOTŁA
- 17. PODŁĄCZENIE ELEKTRYCZNE 18. PODŁĄCZENIE TERMOSTATU POKOJOWEGO
- 19. SPOSÓB ZMIANY RODZAJU GAZU
- •
- 21. USTAWIENIE PARAMETRÓW
- 24. KONTROLA PARAMETRÓW SPALANIA 25. CHARAKTERYSTYKA NATĘŻENIA PRZEPŁYWU/WYSOKOŚCI PODNOSZENIA
- 26. PODŁĄCZENIE CZUJNIKA ZEWNĘTRZNEGO
- 34. SCHEMAT FUNKCJONALNY OBWODÓW
- 35. SCHEMAT POŁACZEŃ ELEKTRYCZNYCH
- 36. CHARAKTERYSTYKA TECHNICZNA
- CUPRINS
- 1. AVERTISMENTE ANTERIOARE INSTALĂRII
- 3. PUNEREA ÎN FUNCŢIUNE A CENTRALEI TERMICE
- 4. REGLAREA TEMPERATURII AMBIANTE ŞI A TEMPERATURII APEI MENAJERE
- 7. OPRIREA CENTRALEI TERMICE 8. SCHIMBAREA TIPULUI DE GAZ
- 10. INTRAREA ÎN FUNCŢIUNE A DISPOZITIVELOR DE SIGURANŢA
- 12. AVERTISMENTE GENERALE
- 13. AVERTISMENTE ANTERIOARE INSTALĂRII 13. INSTALLAZIONE DELLA CALDAIA 14. INSTALAREA CENTRALEI TERMICE
- 14. DIMENSIONI CALDAIA 15. DIMENSIUNILE CENTRALEI TERMICE
- 17. CONECTAREA LA REŢEAUA ELECTRICĂ 18. CONECTAREA TERMOSTATULUI AMBIENTAL
- 19. MODALITĂŢI DE SCHIMBARE A TIPULUI DE GAZ
- 20. VIZUALIZAREA PARAMETRILOR PE AFIŞAJ (FUNCŢIE “INFO”)
- 21. SETAREA PARAMETRILOR
- 24. VERIFICAREA PARAMETRILOR DE COMBUSTIE 25. PERFORMANŢE DEBIT/ÎNĂLŢIME DE POMPARE
- 26. CONECTAREA SONDEI EXTERNE
- 34. DIAGRAMĂ FUNCŢIONALĂ CIRCUITE
- 35. DIAGRAMĂ CUPLARE CONECTORI
- 36. CARACTERISTICI TEHNICE
- ΠΕΡΙΕΧΟΜΕΝΑ
- 1. ΟΔΗΓΙΕΣ ΠΡΙΝ ΤΗΝ ΕΓΚΑΤΑΣΤΑΣΗ
- 3. ΘΕΣΗ ΣΕ ΛΕΙΤΟΥΡΓΙΑ ΤΟΥ ΛΕΒΗΤΑ
- 4. ΡΥΘΜΙΣΗ ΤΗΣ ΘΕΡΜΟΚΡΑΣΙΑΣ ΠΕΡΙΒΑΛΛΟΝΤΟΣ ΚΑΙ ΤΟΥ ΝΕΡΟΥ ΟΙΚΙΑΚΗΣ ΧΡΗΣΗΣ
- 7. ΣΒΗΣΙΜΟ ΤΟΥ ΛΕΒΗΤΑ 8. ΑΛΛΑΓΗ ΑΕΡΙΟΥ
- 10. ΕΝΔΕΙΞΕΙΣ-ΕΠΕΜΒΑΣΗ ΣΥΣΤΗΜΑΤΩΝ ΑΣΦΑΛΕΙΑΣ
- 12. ΓΕΝΙΚΕΣ ΠΛΗΡΟΦΟΡΙΕΣ
- 13. ΟΔΗΓΙΕΣ ΠΡΙΝ ΤΗΝ ΕΓΚΑΤΑΣΤΑΣΗ 13. INSTALLAZIONE DELLA CALDAIA 14. ΕΓΚΑΤΑΣΤΑΣΗ ΤΟΥ ΛΕΒΗΤΑ
- 14. DIMENSIONI CALDAIA 15. ΔΙΑΣΤΑΣΕΙΣ ΛΕΒΗΤΑ
- 17. ΗΛΕΚΤΡΙΚΗ ΣΥΝΔΕΣΗ 18. ΣΥΝΔΕΣΗ ΤΟΥ ΘΕΡΜΟΣΤΑΤΗ ΔΩΜΑΤΙΟΥ
- 19. ΤΡΟΠΟΣ ΑΛΛΑΓΗΣ ΑΕΡΙΟΥ
- 20. ΑΠΕΙΚΟΝΙΣΗ ΠΑΡΑΜΕΤΡΩΝ ΣΤΗΝ ΟΘΟΝΗ (ΛΕΙΤΟΥΡΓΙΑ «INFO»)
- 21. ΡΥΘΜΙΣΗ ΠΑΡΑΜΕΤΡΩΝ
- 24. ΕΛΕΓΧΟΣ ΠΑΡΑΜΕΤΡΩΝ ΚΑΥΣΗΣ 25. ΧΑΡΑΚΤΗΡΙΣΤΙΚΑ ΠΑΡΟΧΗΣ / ΜΑΝΟΜΕΤΡΙΚΟΥ ΥΨΟΥΣ ΣΤΗΝ ΠΛΑΚΑ
- 26. ΣΥΝΔΕΣΗ ΤΟΥ ΕΞΩΤΕΡΙΚΟΥ ΑΙΣΘΗΤΗΡΑ
- 34. ΛΕΙΤΟΥΡΓΙΚΟ ΣΧΕΔΙΟ ΚΥΚΛΩΜΑΤΩΝ
- 35. ΣΧΕΔΙΟ ΣΥΝΔΕΣΗΣ ΣΥΝΔΕΣΜΩΝ
- 36. ТЕХНИЧЕСКИ ХАРАКТЕРИСТИКИ
- 5. ОПИСАНИЕ КНОПКИ (Лето – Зима – Только Отопление – Выключено)
- •
- 27. РАСШИРИТЕЛЬНЫЙ БАК ГВС (ПРИНАДЛЕЖНОСТЬ ПО ЗАКАЗУ)
- 5. 锅炉运行模式选择
- 错误信息及故障表
- 27. 热水膨胀罐(可额外订购的配件)

