De Dietrich MS 24 BIC FF: 27. РАЗШИРИТЕЛЕН СЪД ЗА БИТОВИЯ КРЪГ (АКСЕСОАР ПО ЖЕЛАНИЕ)
27. РАЗШИРИТЕЛЕН СЪД ЗА БИТОВИЯ КРЪГ (АКСЕСОАР ПО ЖЕЛАНИЕ): De Dietrich MS 24 BIC FF
137
71.06199.02 - BG
ИНСТРУКЦИИ ЗА ИНСТАЛАТОРА
26. СВЪРЗВАНЕ НА ВЪНШНАТА СОНДА
В кабелната група, която излиза от командното табло, има два ЧЕРВЕНИ шермовани кабела. Свържете външната сонда със
шермовката.
При свързана водна сонда, може да се промени кривата “kt” (Графика 2) чрез бутоните
+/-
.
ЗАБЕЛЕЖКА: При монтаж в средно голямо жилище (добра външна изолация и инсталация с радиатори) е препоръчително
климатичната крива “kt” да се настрои на стойност “25”.
TM = Обхват на изходната температура
Те = външна темпаратура
Графика 2
TM
Te
Крива “kt”
1012_0501
Комплект разширителен съд, съставен от:
- 1 разширителен съд от неръждаема стомана;
- 1 супорт за разширителен съд;
- 1 нипел G1/2”;
- 1 контрагайка;
- 1 гъвкава тръба за свръзка.
27. РАЗШИРИТЕЛЕН СЪД ЗА БИТОВИЯ КРЪГ (АКСЕСОАР ПО ЖЕЛАНИЕ)
Свържете гъвкавата тръба (аксесоар от комплекта разширителен съд) към двете муфи А и В както е показано на фигура.
Монтажа на разширителен съд за битовата вода се препоръчва в следните случаи:
- налягането на водоснабдителната система изисква монтаж на редуктор на налягането (налягане по-високо от 4 бара)
- на потока на студената вода е монтирана невъзвратна клапа.
- мрежата на студената вода е недостатъчна за разширяването на водата от бойлера и се налага употребата на разширителен
съд за битовата вода.
138
71.06199.02 - BG
ИНСТРУКЦИИ ЗА ИНСТАЛАТОРА
За да се осигури максимален капацитет на работа на котела, е необходимо веднъж в годината да се извършват следните проверки:
• проверка на вида и здравината на уплътненията на газовата и горивната система;
• проверка на състоянието и правилното разположение на елктродите за запалване и контрол на пламъка;
• проверка на състоянието на горелката и правилното ù закрепване;
• проверка за евентуални отпадъци в горивната камера;
За почистването им използвайте прахосмукачка;
• проверка на правилната настройка на газовия вентил;
• проверка на налягането в отоплителната инсталация;
• проверка на налягането в разширителния съд;
• проверка на правилното функциониране на вентилатора;
• проверка на проходимостта на тръбите за отвод и приток;
• проверка на анода на бойлера.
ВНИМАНИЕ
Преди да предприемете каквато и да е манипулация, убедете се,че котелът не е включен към ел. захранването.
След приключване на поддръжката, възстановете положението на ключовете и/или стойностите на работните параметри
на котела.
28. ГОДИШЕН ПРЕГЛЕД
ПРЕПОРЪКА
За по-ефикасна работа на разширителния съд, налягането на водоснабдителната мрежа трябва да бъде по-ниско от 4 бара. В
противен случай, монтирайте редуктор на налягането. Редукторът трябва да бъде регулиран, така че налягането на подаваната
вода да е по-ниско от 4 бара.
ИЗПРАЗВАНЕ НА КОТЕЛА
Изпразването на котела може да се извърши чрез кранчето разположено при водопроводните свръзки.
За да изпразните котела от кранчето за мъркуч, разположено на дъното на котела, следвайте указанията по-долу (фиг. 14):
- затворете спирателните кранове на котела;
- отворете кранчето за мъркуч с помощта на 8 мм шестостенен ключ;
- изпразнете котела;
- затворете кранчето за мъркуч с помощта на 8 мм шестостенен ключ.
29. ИЗПРАЗВАНЕ НА КОТЕЛА И НА БОЙЛЕРА
Фигура 14
139
71.06199.02 - BG
ИНСТРУКЦИИ ЗА ИНСТАЛАТОРА
Филтрите на топлата вода и на отоплението се намират в съответни издърпващи се гилзи. Филтърът на отоплителния кръг
се намира на обратния приток на отоплението (фигура 15F).За почистване на филтрите следвайте долуописаните указания;
• изключете котела от ел. захранване;
• затворете кранчето на входа на битовата вода;
• източете водата от отоплителния кръг като отворите кранче А от фигура 15;
• махнете скобата (1-F) на филтъра както е показано на фигурата и издърпайте внимателно гилзата (2-F), в която е поставен
филтъра, без да прилагате излишна сила;
• за да извадите гилзата на филтъра на отоплението, първо трябва да махнете мотора на трипътния вентил (1-2G – фигура
15);
• почистете филтъра от отпадъци и утайки;
• поставете филтъра отново в гилзата и я вкарайте в гнездото ù, като я застопорите със съответната скоба.
ВНИМАНИЕ
При смяна и/или почистване на пръстените “OR” на хидравличната група, не използвайте като смазочни вещества, масла или
грес, а само Molykote 111.
30 . ПОЧИСТВАНЕ НА ФИЛТРИТЕ
За почистването следвайте долуописаното:
• Затворете кранчето за приток на битова вода
• Източете водата от битовия кръг като отворите един кран
• Затворете кранчето за изход на битовата вода
• Махнете скобата 1E на фигура 15
• Извадете филтъра (2E фигура 15).
Демонтирайте топлообменника вода-вода както е описано в следващия параграф и го почистете отделно.
За почистване на топлообменника и/или битовия кръг, използвайте продукта Cillit FFW-AL o Benckiser HF-AL.
31 . ПОЧИСТВАНЕ НА ВАРОВИКОВИТЕ ОТЛАГАНИЯ В КРЪГА НА БИТОВАТА ВОДА
Топлообменикът, тип ламелен, от неръждаема стомана може да се демонтира с помощта на шестостенен ключ M4 по следните
указания:
• изпразнете инсталацията, ако е възможно само котела,
посредством съответното за целта кранче за източване;
• източете водата от кръга на битовата вода;
• махнете двата челно разположени фиксаторни болта на водния топлообменник и го извадете от гнездото му (фиг.15B).
32. ДЕМОНТАЖ НА ТОПЛООБМЕННИКА ВОДА – ВОДА
ИЗПРАЗВАНЕ НА БОЙЛЕРА
Изпразването на бойлера може да извърши по долуописания начин:
- затворете кранчето за приток на битова вода;
- отворете един кран на топлата битова вода;
- отворете кранчето за източване (Фиг. 2-В);
- развийте леко разположената на дъното на бойлера гайка на изходната тръба на битовата вода.
140
71.06199.02 - BG
ИНСТРУКЦИИ ЗА ИНСТАЛАТОРА
Веднъж в годината, проверявайте състоянието на защитния
магнезиев анод (преди това изпразнете бойлера като
използвате предназначеното за целта кранче).
За да демонтирате анодовата група, извадете фиксаторния
клип от бойлерната сонда, издърпайте я и развийте
закрепващата гайка на анода с помощта на гаечен ключ 27
mm (A).
33. ДЕМОНТАЖ НА АНОДА НА БОЙЛЕРА
CG_2341 / 1103_2303
A
ВНИМАНИЕ
Демонтажа на отделните водопроводни части да се извърши с необходимото внимание.
Не използвате остри инструменти и прекомерен натиск за изваждане на фиксаторните скоби.
CG_2326 / 1103_0401
Фигура 15
141
71.06199.02 - BG
ИНСТРУКЦИИ ЗА ИНСТАЛАТОРА
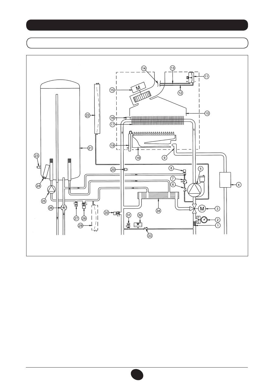
34. ФУНКЦИОНАЛНА СХЕМА НА ПОТОЦИТЕ
24 BIC FF
Фигура 16
Подаване към
отопление
Изход
битова
топла вода
Газ
Вход
битова
вода
Връщане от
отопление
Легенда:
1 филтър отопление
2 манометър
3 моторизиран трипътен вентил
4 газов клапан с газова диафрагма
5 помпа на отоплителния кръг с дегазатор
6 невъзвратен клапан
7 дисконектор
8 кран за пълнене на котела
9 газова рампа с дюзи
10 колектор на димните газове
11 пресостат за въздуха
12 контакт за отрицателно налягане
13 контакт за положително налягане
14 тръба Вентури
15 вентилатор
16 защитен термостат
17 топлообменик вода-димни газове
18 електрод за запалване/контрол на пламъка
19 горелка
20 сонда NTC отопление
21 бойлер
22 разширителен съд на отоплителния кръг
23 сонда NTC на битовия кръг
24 анодна защита
25 помпа на битовия кръг
26 сензор за предимство на битовата вода
27 кран за изпразване на бойлера
28 защитен клапан на битовия кръг
29 разширителен съд на битовия кръг (аксесоар)
30 защитен клапан на котела
31 кран за източване на котела
32 хидравличен пресостат
33 невъзвратен клапан на автоматичен байпас
34 ламелен топлообменник
CG_2337 / 1104_0402
142
71.06199.02 - BG
ИНСТРУКЦИИ ЗА ИНСТАЛАТОРА
24 BIC
Фигура 17
Подаване към
отопление
Изход
битова
топла вода
Газ
Вход
битова
вода
Връщане от
отопление
Легенда:
1 филтър отопление
2 манометър
3 моторизиран трипътен вентил
4 газов клапан с газова диафрагма
5 помпа на отоплителния кръг с дегазатор
6 невъзвратен клапан
7 дисконектор
8 кран за пълнене на котела
9 газова рампа с дюзи
10 колектор на димните газове
11 термостат за димните газове
12 защитен термостат
13 топлообменик вода-димни газове
14 електрод за запалване/контрол на пламъка
15 горелка
16 сонда NTC отопление
17 бойлер
18 разширителен съд на отоплителния кръг
19 сонда NTC на битовия кръг
20 анодна защита
21 помпа на битовия кръг
22 сензор за предимство на битовата вода
23 кран за изпразване на бойлера
24 защитен клапан на битовия кръг
25 разширителен съд на битовия кръг (аксесоар)
26 защитен клапан на котела
27 кран за източване на котела
28 хидравличен пресостат
29 невъзвратен клапан на автоматичен байпас
30 ламелен топлообменник
CG_2338 / 1104_0403
143
71.06199.02 - BG
ИНСТРУКЦИИ ЗА ИНСТАЛАТОРА
35. СХЕМА НА ЕЛЕКТРИЧЕСКИТЕ ВРЪЗКИ
24 BIC FF
Цв
ят н
а к
аб
ели
те
C =
Син
M =
Каф
яв
N =
Чер
ен
R =
Чер
вен
G/V =
Жъл
т/Зе
лен
B =
Бя
л
V =
Зе
лен
ЕЛЕКТР
О
Д З
А
З
А
ПА
ЛВ
А
НЕ/
КОНТР
О
Л НА
ПЛАМЪ
КА
С
ТА
ЕН
ТЕР
МО
С
ТА
Т
ТРИПЪ
ТЕН
ВЕНТИЛ
П
О
МПА
НА
О
ТОПЛИТЕ
ЛНИЯ
КРЪ
Г
ВЕНТИЛА
ТОР
СЕНЗ
ОР
З
А
ПРЕДИМС
ТВ
О
НА
Б
ИТ
ОВ
АТ
А
В
О
ДА
С
ОНДА
NT
C
О
ТОПЛЕНИЕ
ВЪ
НШНА
С
ОНДА
ХИДР
А
ВЛИЧЕН
ПРЕС
О
С
ТА
Т
ЗА
ЩИТЕН
ТЕР
МО
С
ТА
Т
П
РЕ
С
О
С
ТА
Т ЗА
ВЪ
ЗДУХА
С
ОНДА
NT
C НА
БИТ
ОВИЯ
КРЪ
Г
ПР
ОГР
АМИР
А
НЕ
ГА
ЗО
В
КЛА
ПА
Н
П
О
МПА
НА
БИТ
ОВИЯ
КРЪ
Г
144
71.06199.02 - BG
ИНСТРУКЦИИ ЗА ИНСТАЛАТОРА
24 BIC
Цв
ят н
а к
аб
ели
те
C =
Син
M =
Каф
яв
N =
Чер
ен
R =
Чер
вен
G/V =
Жъл
т/Зе
лен
B =
Бя
л
V =
Зе
лен
ЕЛЕКТР
О
Д З
А
З
А
ПА
ЛВ
А
НЕ/
КОНТР
О
Л НА
ПЛАМЪ
КА
С
ТА
ЕН
ТЕР
МО
С
ТА
Т
ТРИПЪ
ТЕН
ВЕНТИЛ
П
О
МПА
НА
О
ТОПЛИТЕ
ЛНИЯ
КРЪ
Г
СЕНЗ
ОР
З
А
ПРЕДИМС
ТВ
О
НА
Б
ИТ
ОВ
АТ
А
В
О
ДА
С
ОНДА
NT
C
О
ТОПЛЕНИЕ
ВЪ
НШНА
С
ОНДА
ХИДР
А
ВЛИЧЕН
ПРЕС
О
С
ТА
Т
ЗА
ЩИТЕН
ТЕР
МО
С
ТА
Т
ТЕ
РМ
О
С
ТА
Т ЗА
ДИМНИТЕ
ГА
ЗОВЕ
С
ОНДА
NT
C НА
БИТ
ОВИЯ
КРЪ
Г
ПР
ОГР
АМИР
А
НЕ
ГА
ЗО
В
КЛА
ПА
Н
П
О
МПА
НА
БИТ
ОВИЯ
КРЪ
Г
145
71.06199.02 - BG
ИНСТРУКЦИИ ЗА ИНСТАЛАТОРА
36. ТЕХНИЧЕСКИ ХАРАКТЕРИСТИКИ
Фирмата DE DIETRICH, в пред вид непрекъснатия процес на подобрение на производството, си запазва правото да променя данните изложени
в тази документация, във всеки момент и без предупреждение. Настоящата документация има информативна стойност и не може да се счита за
договор с трети лица.
Модел MS
24 BIC FF
24 BIC
Клас
II
2H3P
II
2H3P
Номинален топлинен дебит
kW
25,8
25,8
Минимален топлинен дебит
kW
11,9
11,9
Номинална топлинна мощност
kW
24
23,3
kcal/h
20.600
20.000
Минимална топлинна мощност
kW
10,4
10,4
kcal/h
8.900
8.900
К.п.д. според директива 92/42/ЕО
—
★★★
★★
Максимално налягане на водата в отоплителния кръг
bar
3
3
Вместимост на разширителния съд
l
7,5
7,5
Налягане на разширителния съд
bar
1
1
Капацитет на бойлера
l
42
42
Максимално налягане на водата в кръга на Б.Т.В.
bar
7
7
Минимално динамично налягане на водата в кръга на Б.Т.В.
bar
0,15
0,15
Минимален дебит на водата в кръга на Б.Т.В.
l/min
2,0
2,0
Производство на Б.Т.В. с ∆T=25 °C
l/min
13,3
13,3
Производство на Б.Т.В. с ∆T=35 °C
l/min
9
9,5
Специфичен дебит (*)
l/min
17,7
17,7
Температурни граници на отоплителния кръг
°C
30/85
30/85
Температурни граници на кръга на Б.Т.В.
°C
35/60
35/60
Тип
—
C12-C32-C42-C52-C82-B22
B
11BS
Диаметър на коаксиалния димоотвод
mm
60
-
Диаметър на коаксиалната тръба за приток на въздух
mm
100
-
Диаметър на раздвоения димоотвод
mm
80
-
Диаметър на раздвоения oтвод за приток на въздух
mm
80
-
Диаметър на димоотвода
mm
-
125
Максимално количество на димните газове
kg/s
0,021
0,021
Минимално количество на димните газове
kg/s
0,021
0,019
Максимална температура на димните газове
°C
135
110
Минимална температура на димните газове
°C
108
85
Клас NOx
—
3
3
Tип газ
—
G20
G20
—
G31
G31
Налягане на захранването с природен газ
mbar
20
20
Налягане на захранването с пропан/бутан
mbar
37
37
Напрежение на електрическото захранване
V
230
230
Честота на електрическото захранване
Hz
50
50
Номинална ел. мощност
W
135
80
Нетно тегло
kg
61
51
Размери
Височина
mm
950
950
Ширина
mm
600
600
Дълбочина
mm
466
466
Степен на защита от влага и проникване на вода (**)
IP X5D
IP X5D
(*)
според
EN 625 - (**)
според
EN 60529
Оглавление
- SOMMAIRE
- 5. DESCRIPTION DES TOUCHES (ÉTÉ – HIVER – CHAUFFAGE SEULEMENT – ARRÊT)
- •
- 27. VASE EXPANSION SANITAIRE (ACCESSOIRE SUR DEMANDE)
- 5. DESCRIZIONE TASTO (Estate - Inverno - Solo riscaldamento - Spento)
- •
- 27. VASO DI ESPANSIONE SANITARIO (ACCESSORIO A RICHIESTA)
- 5. DESCRIPTION OF BUTTON (Summer - Winter - Heating only - Off)
- •
- 27. DHW EXPANSION VESSEL (AVAILABLE ON REQUEST)
- 5. DESCRIPCIÓN DE LA TECLA (Verano - Invierno - Sólo calefacción - Apagado)
- •
- 27. DEPÓSITO DE EXPANSIÓN ACS (ACCESSORIO BAJO PEDIDO)
- 5. ОПИСАНИЕ НА БУТОН (Лято – Зима – Само отопление – Изключен)
- 8. СМЯНА НА ВИДА ГАЗ
- 13. УКАЗАНИЯ ПРЕДИ МОНТАЖА
- 15. РАЗМЕРИ НА КОТЕЛА
- •
- 27. РАЗШИРИТЕЛЕН СЪД ЗА БИТОВИЯ КРЪГ (АКСЕСОАР ПО ЖЕЛАНИЕ)
- SPIS TREŚCI
- 1. OSTRZEŻENIA PRZED ZAINSTALOWANIEM
- 3. ROZRUCH KOTŁA
- 4. REGULACJA TEMPERATURY POKOJOWEJ I CIEPŁEJ WODY UŻYTKOWEJ
- 7. WYŁĄCZENIE KOTŁA 8. ZMIANA GAZU
- 11. INSTRUKCJE ODNOŚNIE KONSERWACJI ZWYKŁEJ
- 12. UWAGI OGÓLNE
- 13. WYMAGANIA INSTALACYJNE
- 15. WYMIARY KOTŁA
- 17. PODŁĄCZENIE ELEKTRYCZNE 18. PODŁĄCZENIE TERMOSTATU POKOJOWEGO
- 19. SPOSÓB ZMIANY RODZAJU GAZU
- •
- 21. USTAWIENIE PARAMETRÓW
- 24. KONTROLA PARAMETRÓW SPALANIA 25. CHARAKTERYSTYKA NATĘŻENIA PRZEPŁYWU/WYSOKOŚCI PODNOSZENIA
- 26. PODŁĄCZENIE CZUJNIKA ZEWNĘTRZNEGO
- 34. SCHEMAT FUNKCJONALNY OBWODÓW
- 35. SCHEMAT POŁACZEŃ ELEKTRYCZNYCH
- 36. CHARAKTERYSTYKA TECHNICZNA
- CUPRINS
- 1. AVERTISMENTE ANTERIOARE INSTALĂRII
- 3. PUNEREA ÎN FUNCŢIUNE A CENTRALEI TERMICE
- 4. REGLAREA TEMPERATURII AMBIANTE ŞI A TEMPERATURII APEI MENAJERE
- 7. OPRIREA CENTRALEI TERMICE 8. SCHIMBAREA TIPULUI DE GAZ
- 10. INTRAREA ÎN FUNCŢIUNE A DISPOZITIVELOR DE SIGURANŢA
- 12. AVERTISMENTE GENERALE
- 13. AVERTISMENTE ANTERIOARE INSTALĂRII 13. INSTALLAZIONE DELLA CALDAIA 14. INSTALAREA CENTRALEI TERMICE
- 14. DIMENSIONI CALDAIA 15. DIMENSIUNILE CENTRALEI TERMICE
- 17. CONECTAREA LA REŢEAUA ELECTRICĂ 18. CONECTAREA TERMOSTATULUI AMBIENTAL
- 19. MODALITĂŢI DE SCHIMBARE A TIPULUI DE GAZ
- 20. VIZUALIZAREA PARAMETRILOR PE AFIŞAJ (FUNCŢIE “INFO”)
- 21. SETAREA PARAMETRILOR
- 24. VERIFICAREA PARAMETRILOR DE COMBUSTIE 25. PERFORMANŢE DEBIT/ÎNĂLŢIME DE POMPARE
- 26. CONECTAREA SONDEI EXTERNE
- 34. DIAGRAMĂ FUNCŢIONALĂ CIRCUITE
- 35. DIAGRAMĂ CUPLARE CONECTORI
- 36. CARACTERISTICI TEHNICE
- ΠΕΡΙΕΧΟΜΕΝΑ
- 1. ΟΔΗΓΙΕΣ ΠΡΙΝ ΤΗΝ ΕΓΚΑΤΑΣΤΑΣΗ
- 3. ΘΕΣΗ ΣΕ ΛΕΙΤΟΥΡΓΙΑ ΤΟΥ ΛΕΒΗΤΑ
- 4. ΡΥΘΜΙΣΗ ΤΗΣ ΘΕΡΜΟΚΡΑΣΙΑΣ ΠΕΡΙΒΑΛΛΟΝΤΟΣ ΚΑΙ ΤΟΥ ΝΕΡΟΥ ΟΙΚΙΑΚΗΣ ΧΡΗΣΗΣ
- 7. ΣΒΗΣΙΜΟ ΤΟΥ ΛΕΒΗΤΑ 8. ΑΛΛΑΓΗ ΑΕΡΙΟΥ
- 10. ΕΝΔΕΙΞΕΙΣ-ΕΠΕΜΒΑΣΗ ΣΥΣΤΗΜΑΤΩΝ ΑΣΦΑΛΕΙΑΣ
- 12. ΓΕΝΙΚΕΣ ΠΛΗΡΟΦΟΡΙΕΣ
- 13. ΟΔΗΓΙΕΣ ΠΡΙΝ ΤΗΝ ΕΓΚΑΤΑΣΤΑΣΗ 13. INSTALLAZIONE DELLA CALDAIA 14. ΕΓΚΑΤΑΣΤΑΣΗ ΤΟΥ ΛΕΒΗΤΑ
- 14. DIMENSIONI CALDAIA 15. ΔΙΑΣΤΑΣΕΙΣ ΛΕΒΗΤΑ
- 17. ΗΛΕΚΤΡΙΚΗ ΣΥΝΔΕΣΗ 18. ΣΥΝΔΕΣΗ ΤΟΥ ΘΕΡΜΟΣΤΑΤΗ ΔΩΜΑΤΙΟΥ
- 19. ΤΡΟΠΟΣ ΑΛΛΑΓΗΣ ΑΕΡΙΟΥ
- 20. ΑΠΕΙΚΟΝΙΣΗ ΠΑΡΑΜΕΤΡΩΝ ΣΤΗΝ ΟΘΟΝΗ (ΛΕΙΤΟΥΡΓΙΑ «INFO»)
- 21. ΡΥΘΜΙΣΗ ΠΑΡΑΜΕΤΡΩΝ
- 24. ΕΛΕΓΧΟΣ ΠΑΡΑΜΕΤΡΩΝ ΚΑΥΣΗΣ 25. ΧΑΡΑΚΤΗΡΙΣΤΙΚΑ ΠΑΡΟΧΗΣ / ΜΑΝΟΜΕΤΡΙΚΟΥ ΥΨΟΥΣ ΣΤΗΝ ΠΛΑΚΑ
- 26. ΣΥΝΔΕΣΗ ΤΟΥ ΕΞΩΤΕΡΙΚΟΥ ΑΙΣΘΗΤΗΡΑ
- 34. ΛΕΙΤΟΥΡΓΙΚΟ ΣΧΕΔΙΟ ΚΥΚΛΩΜΑΤΩΝ
- 35. ΣΧΕΔΙΟ ΣΥΝΔΕΣΗΣ ΣΥΝΔΕΣΜΩΝ
- 36. ТЕХНИЧЕСКИ ХАРАКТЕРИСТИКИ
- 5. ОПИСАНИЕ КНОПКИ (Лето – Зима – Только Отопление – Выключено)
- •
- 27. РАСШИРИТЕЛЬНЫЙ БАК ГВС (ПРИНАДЛЕЖНОСТЬ ПО ЗАКАЗУ)
- 5. 锅炉运行模式选择
- 错误信息及故障表
- 27. 热水膨胀罐(可额外订购的配件)

