Kastor Inferno II Electrical sauna stoves: 1B
1B : Kastor Inferno II Electrical sauna stoves

1/08
die Heizung von den Widerständen abschaltet. Überprüfen Sie, ob das Gruppenzentrum ein Zwischenrelais
braucht, um die Steuerfunktion potentialfrei zu machen.
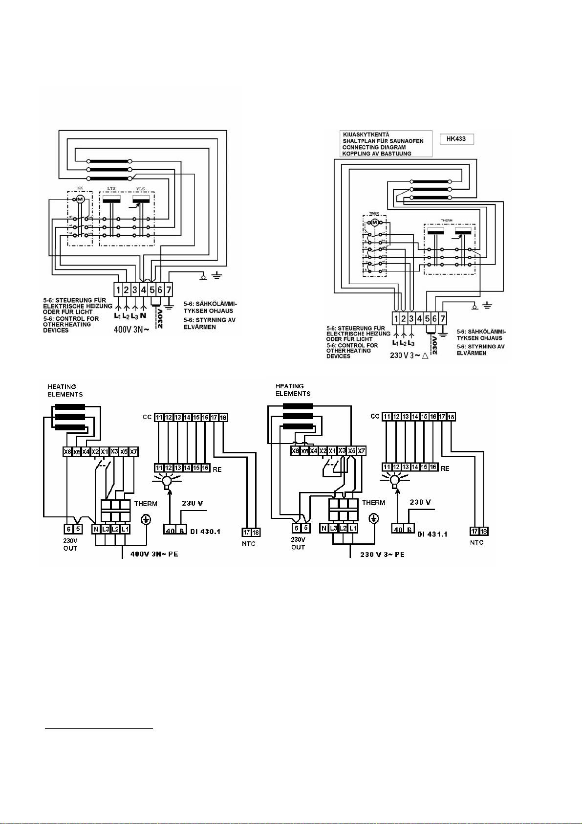
5.2. Aussenanzeigelicht
Das Anzeigelicht kann in die Klemmen 5 und 6 angeschlossen werden. In dem Fall ist zu beachten, dass das
Anzeigelicht nicht unbedingt den Arbeitszustand des Zeitschalters zeigt, sondern ob die Widerstände des
Saunaofens eingeschaltet sind.
(mm) SO 6 SO 8
X min 175 205
1B
Y min 245 245
2.
Y max 415 415
3.
a 185 185
1.
(~ 1 !
b 240 240
HL 4.5
(mm)
HL 6-8
HL 9
X min 175 225
1E
1C
1D
Y min 295 345
Y max 410 410
1.
a 185 185
b 240 240
!
(~ 1 mm
!
2.
KUVA 2; BILD 2; FIG. 2; JOONIS 2; Рис. 2; ABBILD. 2; FIGURE 2
a
Min 500
KUVA 3; BILD 3; FIG. 3; KUVA 4; BILD 4; FIG. 4; KUVA 5; BILD 5; FIG. 5;
JOONIS 3; Рис. 3; ABBILD. 3; JOONIS 4; Рис. 4; ABBILD. 4; JOONIS 5; Рис. 5;ABBILD.
FIGURE 5 FIGURE 5 FIGURE 5
32
f
f
a
a
Min 500
d
b
b
b
e
c
e

1/08
6. TEKNISET TIEDOT (taulukko 2); TEKNISKA DATA (tabell 2); SPECIFICATIONS (Table 2);
TEHNILISED ANDMED (tabel 2); ТЕХНИЧЕСКИЕ ДАННЫЕ (таблица 2); TECHNISCHE
ANGABEN (Tabelle 2); FICHE TECHNIQUE (tableau 2)
Kiuas Kiuas Saunatilavuus Paino Kivi- Kiukaan mitat
Malli teho Min Max ilman määrä lev. syv. Kork.
kiviä (Max)
Aggregat Aggregat Bastuvolym Vikt Sten- Aggregatets mått
Modell Effekt Min Max utan mängd bredd djup Höjd
sten (Max)
Steam room
Heater
Heater Heater
Weight Stone
volume
dimensions
model output Min Max without capacity Width Depth Height
stones (Max)
Kerise Kerise Sauna ruumala Kaal Kivide Kerise mõõtmed
mudel võimsus Min. Maks. ilma kogus laius sügavus kõrgus
kivideta (maks.)
Модель Мощность Объем сауны Вес Масса Габариты
каменки каменки Мин Макс без камней шир. глуб. выс.
камней (макс)
Saunaofen Saunaofen Saunavolumen Gewicht Stein- Abmessungen
Model Leistung Min Max ohne menge Breite Tiefe Höhe
Steine (Max)
Quantité de
Dimensions du
Poêle Poêle Volume du sauna Poids
pierres
poêle
modèle puissance Min Max sans pierres largeur profondeur hauteur
(Max)
INFERNO 2 kW; кВт m3 m3 kg; кг kg; кг Mm mm mm
SO 6 D, K, T 6,00 5,0 8,0 10,8 25-30 425 390 480
SO 8 D, K, T 8,00 7,0 12,0 11,2 25-30 425 390 480
VIVA
HL-4.5 & 4.5VV 4,5 3,0 5,0 8,8 15-17 390 375 480
HL-6 6,0 5,0 8,0 9,2 24-27 390 375 480
HL-8 8,0 7,0 12,0 9,8 24-27 390 375 480
HL-9 9,0 8,0 14,0 10,2 24-27 390 375 480
7. SULAKKEET, VASTUKSET JA KAAPELIT (taulukko 3); SÄKTINGAR, MOTSTÅND OCH
KABLAR (tabell 3); FUSES, HEATING ELEMENTS AND CABLES (Table 3); KAITSMED,
TAKISTID JA KAABLID (tabel 3); ПРЕДОХРАНИТЕЛИ, СОПРОТИВЛЕНИЯ И КАБЕЛИ
(таблица 3); SICHERUNGEN, WIDERSTÄNDE UND KABELN (Tabelle 3); FUSIBLES,
RÉSISTANCES ET CÂBLES (tableau 3)
Kiuas Kiuas Sulake- Asennus k. Jännite Lämmitysvastukset
Malli teho koko HL 915 HL 920 HL 926 HL 930
Aggregat Aggregat Säkring Installation Spänning Uppvärmningsmotstånd
modell effekt HL 915 HL 920 HL 926 HL 930
Heater Heater Fuse Installation size Voltage Heating elemen ts
Model output size HL 915 HL 920 HL 926 HL 930
Kerise Kerise Kaitsme Paigaldus. Pinge Küttetakistid
mudel võimsus suurus HL 915 HL 920 HL 926 HL 930
нагревательные
Модель Мощность Тип Соедин. каб. Напряжение
сопротивл.
каменки каменки предохранит. HL 915 HL 920 HL 926 HL 930
Saunaofen Saunaofen Sicherungs- Montage Spannung Heizwiderstände
Modell Leistung typ HL 915 HL 920 HL 926 HL 930
poêle poêle taille du fusible Installation k. tension de résistances de chauffage
modèle puissance * HL 915 HL 920 HL 926 HL 930
INFERNO 2
SO 6 K, T 6,00 3x10 5x1,5 400V 3N~ 3
SO 6 D 6,00 3x16 5x2,5 230V 3~
3
SO 8 K, T 8,00 3x16 5x2,5 400V 3N~
3
SO 8 D 8,00 3x20 5x4 230V 3~
3
33

1/08
Kiuas Kiuas Sulake- Asennus k. Jännite Lämmitysvastukset
Malli teho koko HL 915 HL 920 HL 926 HL 930
Aggregat Aggregat Säkring Installation Spänning Uppvärmningsmotstånd
modell effekt HL 915 HL 920 HL 926 HL 930
Heater Heater Fuse Installation size Voltage Heating elemen ts
Model output size HL 915 HL 920 HL 926 HL 930
Kerise Kerise Kaitsme Paigaldus. Pinge Küttetakistid
mudel võimsus suurus HL 915 HL 920 HL 926 HL 930
нагревательные
Модель Мощность Тип Соедин. каб. Напряжение
сопротивл.
каменки каменки предохранит. HL 915 HL 920 HL 926 HL 930
Saunaofen Saunaofen Sicherungs- Montage Spannung Heizwiderstände
Modell Leistung typ HL 915 HL 920 HL 926 HL 930
poêle poêle taille du fusible Installation k. tension de résistances de chauffage
modèle puissance * HL 915 HL 920 HL 926 HL 930
Viva
HL-4.5 VV 4,5 1x20 3x6,0 230V 1N~ 3
HL-4.5 4,5 3x10 5x1,5 400V 3N~ 3
HL-6 6,0 3x10 5x1,5 400V 3N~ 3
HL-8 8,0 3x16 5x2,5 400V 3N~ 3
HL-9 9,0 3x16 5x2,5 400V 3N~ 3
SUOJAETÄISYYDET (kuva 4)
A
A
B
D
C
F Max 500
Min 20
E
34

1/08
8. SUOJAETÄISYYDET (taulukko 4); SKYDDSAVSTÅND (tabell 4); SAFETY DISTANCES (TABLE
4); OHUTUSKAUGUSED (tabel 4); БЕЗОПАСНЫЕ РАССТОЯНИЯ (таблица 4);
SICHERHEITSABSTÄNDE (Tabelle 4); DISTANCES DE SÉCURITÉ (tableau 4)
Kiuas Saunan
Minimi suojaetäisyydet
malli korkeus Ulkovaipasta Ulkovaipasta Ulkovaipasta Yläreunasta Lattiaan
ylälauteeseen
(Min) seinään
alalauteeseen kattoon
tai kaiteeseen
Aggregat Bastuns
Minsta skyddsavstånd
modell höjd Från sidan Från sidan Från sidan Från övre kanten Till golvet
(Min) till vägg till översta laven till nedre laven till taket
Heater Steam room
Minimum safet
35
y
distances
model height From mantle From mantel From mantel From upper edge to floor
(Min) to wall upper bench lower bench ceiling
Kerise Sauna
Minimaalsed ohutuskaugused
mudel kõrgus Väliskestast Väliskestast Väliskestast Ülaservast Põrandani
lava alumise
(Min) seinani lava ülemise servani
laeni
servani
Модель Высота Защ. расстоян.
каменки (мин)
каменки сауны От корпуса От корпуса От корпуса От верхнего края До пола
(мин) до стены до верхнего полка до нижн. полка до потолка
Saunaofen Sauna Sicherheitsabstände min.
Model Höhe Außengehäuse Außengehäuse Außengehäuse von Oberrand auf den Fussboden
(Min) zum Wand zur Oberbank zur Unterbank zur Decke
Poêle Hauteur du sauna
Distances de sécurité minimales
de l´enveloppe
de l´enveloppe
de l´enveloppe
modèle hauteur
du bord supérieur au sol
externe
externe
externe
à la banquette
à la banquette
(Min) au mur
au plafond
supérieure
inférieure
mm mm mm mm mm mm
INFERNO 2
B
C D E
SO 6 1900 50 70 30 1100 150
SO 8 1900 80 80 30 1100 150
VIVA
HL-4.5 & 4.5VV 1900 50 70 30 1100 200
HL-6 1900 50 70 30 1100 200
HL-8 1900 50 70 30 1100 200
HL-9 2100 100 80 30 1300 250

1/08
9. KYTKENTÄKAAVIO (kuva 5); KOPPLINGSSCHEMA (bild 5); WIRING DIAGRAM (Fig. 5);
ÜHENDUSSKEEM (joonis 5); СХЕМА СОЕДИНЕНИЙ (рис. 5); SCHALTPLAN (Abbild. 5);
SCHÉMA DE CONNEXIONS (figure 5)
MANUFACTURER: KASTOR OY TOOTJA: KASTOR OY
Tehtaankatu 5 - 7 11710 RIIHIMÄKI FINLAND Tehtaankatu 5 - 7 11710 RIIHIMÄKI SOOME VABARIIK
Tel. +358-19-764 360 Fax +358-19-721 883 tel. +358-19-764 360 fax. +358-19-721 883
VALMISTAJA : KASTOR OY ИЗГОТОВИТЕЛЬ: А/О «КАСТОР»
Tehtaankatu 5 - 7 11710 RIIHIMÄKI Техтаанкату 5 – 7..11710 РИЙХИМЯКИ, ФИНЛЯНДИЯ
tel. 019-764 360 fax. 019-721 883 ТЕЛ. +358-19-764360 ФАКС +358-19-721883
TILLVERKARE: KASTOR OY HERSTELLER: KASTOR Oy
Tehtaankatu 5 - 7 11710 RIIHIMÄKI FINLAND Tehtaankatu 5 - 7 11710 RIIHIMÄKI FINNLAND
Tfn +358 -19 -764 360 fax +358 -19-721 883 Tel. +358 (0)19 764 360 Fax. +358 (0)19 721 883
FABRICANT :
KASTOR OY
Tehtaankatu 5 - 7 11710 RIIHIMÄKI FINLANDE
tél : +358 19 764 360 télecopie : +358 19 721 883 http://www.kastor.fi
36

