Enerpac H-Series – page 2
Manual for Enerpac H-Series

WAARSCHUWING: De
persoonlijk letsel kan veroorzaken.
bedieningsdruk van het systeem
WAARSCHUWING: Zorg dat de
mag de nominale drukwaarde van
apparatuur stabiel is opgezet
het onderdeel met de laagste waarde in het
alvorens lasten te heffen. De
systeem niet overschrijden. Installeer
cilinder dient op een vlakke
drukmeters in het systeem om de
ondergrond geplaatst te worden die de last
bedieningsdruk te controleren. Op die manier
kan dragen. Gebruik waar mogelijk een
weet u wat er in het systeem gebeurt.
ondersteuning voor de cilinder voor extra
LET OP: De hydraulische slang niet
stabiliteit. De cilinder mag niet gelast of op een
beschadigen. Vermijd ombuigen en
andere manier aangepast worden voor het
knikken bij het aanbrengen van de
bevestigen van een voetstuk of andere
hydraulische slangen. Een gebogen of
ondersteuning.
geknikte slang gebruiken kan ernstige
Vermijd situaties, waarbij de last niet
tegendruk van de afvoerstroom veroorzaken.
aangrijpt in het hart van de
Scherpe ombuigingen en knikken
cilinderplunjer. Niet-centrisch
beschadigen de slang aan de binnenkant wat
aangrijpende lasten veroorzaken aanzienlijke
tot vroegtijdig falen van de slang kan leiden.
spanningen in de cilinder en de plunjer.
Geen zware objecten op de slang
Bovendien kan de last wegglijden of vallen,
laten vallen. Een scherpe impact
wat tot gevaarlijke situaties leidt.
kan interne schade aan de
Verdeel de last gelijkmatig over het
draadvezels van de slang veroorzaken. Druk
gehele zadelopperviak. Gebruik altijd
uitoefenen op een slang die beschadigd is,
een zadel om de plunjer te
kan scheuren van de slang tot gevolg
beschermen, wanneer geen
hebben.
hulpstukken met schroefdraad worden
BELANGRIJK: Hydraulische
gebruikt.
machines niet bij de slangen of de
BELANGRIJK: Hydraulische
wartelkoppelingen opheffen. Gebruik
machines mogen enkel door een
de draaghandgreep of een ander middel om
bevoegd hydraulisch technicus van
de machine veilig te transporteren.
onderhoud worden voorzien. Voor
LET OP: Houd de hydraulische
reparaties dient u contact op te nemen met
machine weg van vlammen en
een nabijgelegen bevoegd ENERPAC
hitte. Buitenmatige hitte verzacht
servicecentrum. Om uw garantie te
de pakkingen en afdichtingen wat tot
beschermen, enkel ENERPAC olie gebruiken.
vloeistoflekken kan leiden. Hitte verzwakt ook
WAARSCHUWING: Versleten of
slangmaterialen en pakkingen. Voor optimale
beschadigde onderdelen onmiddellijk
prestaties de machines niet blootstellen aan
met authentieke ENERPAC
temperaturen van 65°C (150°F) of hoger.
onderdelen vervangen. Standaardonderdelen
Bescherm slangen en cilinders tegen
breken, wat tot persoonlijk letsel en schade aan
lasspetters.
eigendom kan leiden. ENERPAC onderdelen
GEVAAR: Slangen die onder druk
zijn zodanig ontworpen dat ze precies passen
staan, niet aanraken. Als olie die
en hoge ladingen kunnen weerstaan.
onder druk staat ontsnapt, kan het
door de huid dringen wat ernstige letsel kan
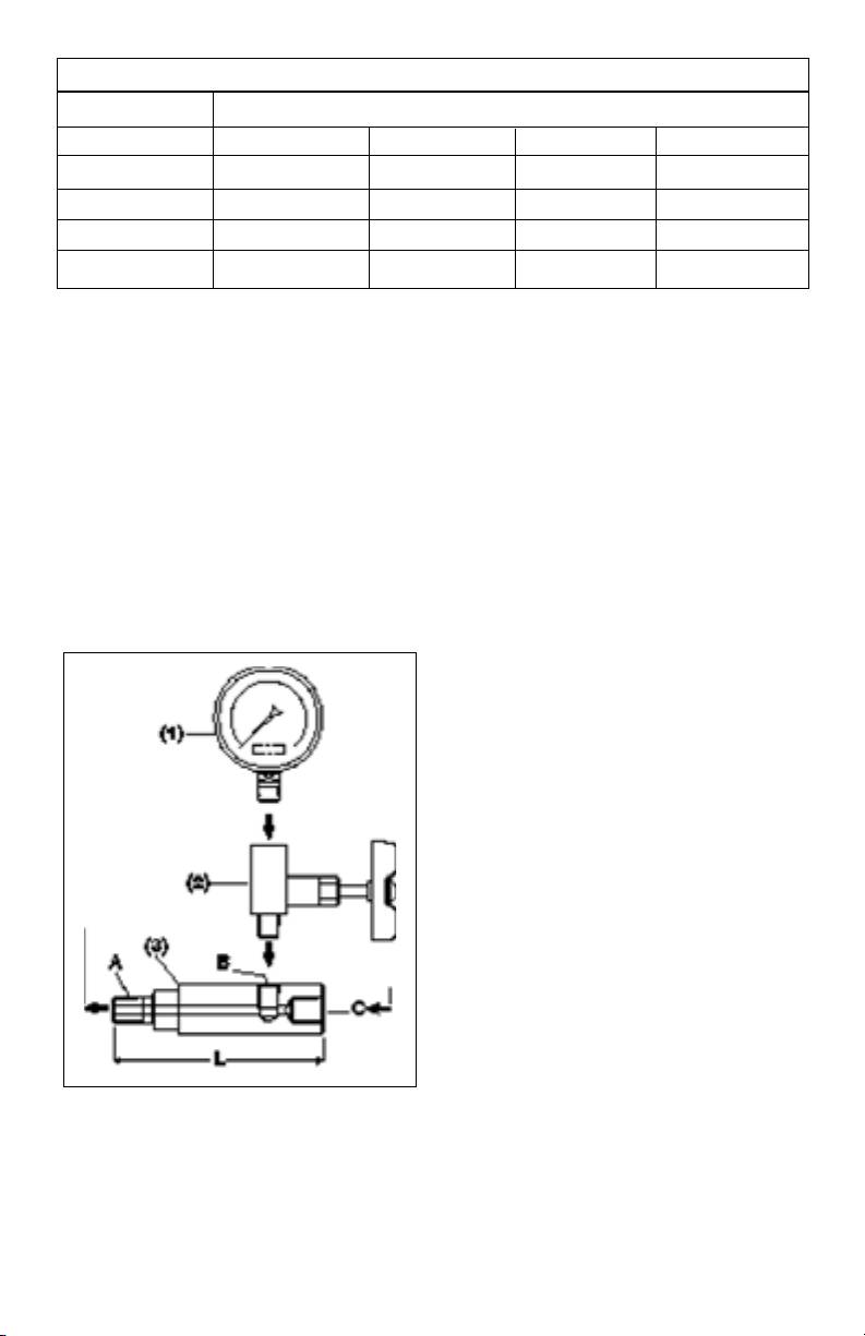
3.0 BESCHRIJVING
veroorzaken. Als olie onder de huid wordt
geïnjecteerd, onmiddellijk een arts raadplegen.
Uw manometer van Enerpac is voornamelijk
WAARSCHUWING: Gebruik
bestemd voor gebruik als een visueel
hydraulische cilinders enkel in een
meetinstrument voor het observeren van de
aangesloten systeem. Nooit een
hydraulische bedrijfsstaat van uw systeem.
cilinder gebruiken met koppelingen die niet
Het gebruik van een hydraulische manometer
aangesloten zijn. Als de cilinder uiterst
wordt bij elk hydraulisch systeem aanbevolen
overladen is, kunnen onderdelen op een
om te verzekeren dat de toelaatbare
catastrofistische manier falen wat ernstig
bedrijfsdruk van de hydraulische onderdelen
21

Gegevens manometeradapter
Onderdeel-nummer Draadafmetingen
ABCL
3
1
3
GA-1
/
" NPT
/
" NPT
/
" NPT 71 mm (2.81 in.)
8
2
8
3
1
3
GA-2
/
" NPT
/
" NPT
/
" NPT 139 mm (6.10 in.)
8
2
8
3
1
3
GA-3
/
" NPT
/
" NPT
/
" NPT 133 mm (5.25 in.)
8
4
8
1
1
3
GA-4
/
" NPT
/
" NPT
/
" NPT 111 mm (4.38 in.)
4
2
8
niet worden overschreden.
of drukschommelingen.
4.0 INSTALLATIE
OPMERKING: Gebruik bij het maken van
hydraulische aansluitingen alleen op de
schroefdraad van mannetjes NPT-
koppelstukken een afdichtingsmiddel van
goede kwaliteit. Laat, indien u Teflon-tape
gebruikt de eerste volledige gang vrij. Wees
spaarzaam met tape. Losse Teflon-tape in uw
pomp of cilinder kan storingen of schade tot
gevolg hebben. Wikkel de tape zodanig dat
deze bij montage strak trekt. (Met de klok mee
Uitlaatpoort
en de schroefdraad naar u toe gericht.)
pomp
Installeer uw hydraulische manometer op een
plaats waar deze gemakkelijk af te lezen is,
Behuizing of
maar voldoende beschermd is tegen
koppelstuk
beschadiging van buitenaf.
1. Verwijder de plug(gen) van de
hydrauliekolie-uitlaat van uw pomp.
2. Breng afdichtingsmiddel (of Teflon-tape)
aan op de mannetjes NPT-schroefdraden.
Maak de aansluitingen die hierboven zijn
(1) Manometer
afgebeeld. Gebruik bij het aandraaien van
(2) Afsluiter
hydraulische aansluitingen en fittingen de
(3) Manometeradapter
juiste steeksleutels. Gebruik geen starter-
of pijpsleutels, aangezien deze de
In toepassingen met hoge productie dient uw
hogedrukfittingen kunnen beschadigen.
hydraulische manometer van het hydraulische
systeem afgekoppeld te worden wanneer de
5.0 BEDIENING
drukinstellingen voor het hydraulische
De manometer dient gebruikt te worden bij
systeem eenmaal zijn uitgevoerd. Dit kan
drukken die normaliter niet meer dan 75% van
bewerkstelligd worden door de manometer
de volle schaal mogen bedragen.
geheel uit het systeem te verwijderen, of door
een afsluiter tussen de manometer en de
Het gebruik van de manometer voor het
hogedrukleiding te installeren.
aflezen van drukken die minder dan 10% van
de volle schaal bedragen, kan een foutieve
Indien de hydraulische manometer
meting tot gevolg hebben.
voortdurend in bedrijf wordt gelaten, kan de
kalibratie van de manometer aanzienlijk worden
BELANGRIJK: De nauwkeurigheid van de
aangetast, waardoor herkalibratie of volledige
manometer dient van tijd tot tijd gecontroleerd
vervanging is vereist. Afsluiters worden
te worden, vooral wanneer de drukmeting van
aanbevolen als aanvullende bescherming voor
kritiek belang is en onnauwkeurigheid of falen
iedere hydraulische manometer die mogelijk
van de manometer een gevaar kan opleveren
onderhevig kan zijn aan hoge cyclusfrequenties
22

voor personeel of eigendom.
6.0 OVER REPARATIE EN ONDERHOUD
Manometers van Enerpac zijn in de fabriek
gekalibreerd tot op ±1% - ±1
1
/
2
% nauwkeurig
van de volle schaal. Raadpleeg uw plaatselijke
telefoonboek of gouden gids voor
herkalibratie. Stuur uw manometer naar het
dichtstbijzijnde Servicecentrum van Enerpac
voor service onder de garantie en/of reparatie.
6.1 Onderhoud Glycerine Gevulde
Manometers
Neem contact op met een Enerpac Service
Centre voor het bijvullen van glycerine gevulde
manometers. De bijvulprocedure is
beschreven in handleiding L-2561.
23

Folha de Instruções
Manômetros
1.0 INSTRUÇÕES IMPORTANTES NO
RECEBIMENTO
Inspecione visualmente todos os
componentes verificando se houve avarias
durante o transporte. Avarias no transporte
não são cobertas pela garantia. Caso haja
avarias no transporte, avise o transportador
imediatamente. O transportador é responsável
por todos os custos de consertos e
substituições decorrentes de avarias
ocorridas no transporte.
ADVERTÊNCIA: Use equipamentos
SEGURANÇA EM PRIMEIRO LUGAR
individuais de proteção quando
acionar equipamentos hidráulicos.
2.0 ASSUNTOS DE SEGURANÇA
Leia cuidadosamente todas
ADVERTÊNCIA: Mantenha
as instruções, advertências
distância de cargas apoiadas por
e avisos sobre precaução.
cilindros hidráulicos. Um cilindro,
Siga todas as recomendações de segurança
quando utilizado como dispositivo de
para evitar lesões pessoais ou danos à
levantamento, jamais deve ser usado como
propriedade durante a operação do sistema.
dispositivo de sustentação de carga. Depois
Enerpac não pode ser responsável por danos
de haver sido levantada ou baixada, a carga
ou lesões pessoais resultantes do uso
deve sempre ser bloqueada mecanicamente.
indevido do produto, falta de manutenção ou
ADVERTÊNCIA: USE SOMENTE
operação inadequada do produto e/ou
PEÇAS RÍGIDAS PARA APOIAR AS
sistema. Entre em contato com Enerpac
CARGAS. Selecione
quando houver dúvidas sobre as
cuidadosamente blocos de madeira ou ferro
recomendações de segurança e operações.
que sejam capazes de sustentar a carga.
Se você nunca recebeu treinamento em
Nunca use um cilindro hidráulico como um
segurança na hidráulica de alta pressão,
calço ou espaçador em qualquer aplicação
consulte o seu distribuidor ou centro de
de levantamento ou prensagem.
serviço sobre um curso de segurança
hidráulica Enerpac.
PERIGO: Para evitar lesões
pessoais mantenha mãos e
Falhas no cumprimento das advertências e
pés longe do cilindro e da
avisos de precaução podem causar lesões
área de trabalho durante a operação.
pessoais e avarias ao equipamento.
PRECAUÇÃO é usada para indicar a
ADVERTÊNCIA: Não exceda a
operação correta ou os procedimentos e
capacidade do equipamento. Nunca
métodos de manutenção para prevenir o
tente levantar uma carga mais
dano, a destruição do equipamento ou outras
pesada que a capacidade do cilindro. Excesso
propriedades.
de carga pode causar falhas no equipamento
e possíveis lesões pessoais.
ADVERTÊNCIA indica um perigo potencial
que exige procedimentos ou métodos
Nunca ajuste uma válvula de alívio
corretivos para evitar lesões pessoais.
com pressão maior que a
capacidade de pressão máxima da
PERIGO é usado somente quando a ação ou
bomba. Ajustes maiores podem resultar em
a falta da mesma podem causar lesões sérias
danos ao equipamento e/ou lesões pessoais.
ou mesmo a morte.
24
POWERFUL SOLUTIONS. GLOBAL FORCE.
L505 Rev C 01/09

ADVERTÊNCIA: A pressão de
ADVERTÊNCIA: ESTEJA CERTO
operação do sistema não deve
QUE A MONTAGEM É ESTÁVEL
exceder a capacidade de pressão
ANTES DE LEVANTAR A CARGA.
do componente de menor capacidade no
Os cilindros devem ser colocados
sistema. Instale manômetros de pressão no
em superfícies planas que podem apoiar a
carga. Quando aplicável, use uma base de
sistema para monitorar a pressão de
cilindro Enerpac para aumentar a
operação. É a sua janela para o que está
estabilidade. Não faça soldas ou, de
acontecendo no sistema.
qualquer forma, modifique o cilindro para
PRECAUÇÃO: Evite danificar
acrescentar uma base ou outro apoio.
mangueiras hidráulicas. Evite curvas
ou dobras pronunciadas quando
Evite situações em que as cargas
direcionar as mangueiras hidráulicas. O uso
não estão centradas na haste do
de uma mangueira curvada ou dobrada
cilindro. Cargas fora de centro
causará aumento na pressão de retorno.
podem causar deformações
Curvas ou dobras pronunciadas danificarão a
consideráveis nas hastes e nos cilindros.
mangueira internamente, levando a um
Além disto, a carga pode escorregar ou cair,
desgaste prematuro.
causando resultados potencialmente
perigosos.
Não derrube objetos pesados na
mangueira. Um forte impacto
Distribua a carga uniformemente
pode causar danos à trama
em toda a superfície do assento.
interna de aço da mangueira. A aplicação de
Use sempre um assento para
pressão em uma mangueira danificada
proteger a haste.
pode causar a sua ruptura.
IMPORTANTE: Somente técnicos
IMPORTANTE: Não levante o
em hidráulica, devidamente
equipamento hidráulico pela
qualificados, devem fazer a
mangueira ou pelos engates. Use
manutenção de equipamentos hidráulicos.
manoplas ou outros meios mais seguros
Para serviços de manutenção, entre em
para o transporte.
contato com o Centro de Serviço Autorizado
PRECAUÇÃO: Mantenha o
Enerpac em sua área. Para proteger sua
equipamento hidráulico longe do
garantia, use somente óleo Enerpac.
calor e das chamas. O calor
ADVERTÊNCIA: Substitua
excessivo amolece vedações e selos,
imediatamente peças gastas ou
resultando em vazamento de fluídos. O calor
danificadas por peças genuínas
também enfraquece o material das
Enerpac. Peças não genuínas podem
mangueiras e das juntas. Para um
quebrar, causando lesões pessoais ou danos
desempenho otimizado não exponha o
à propriedade. As peças Enerpac são
equipamento a temperatura maiores que 65
projetadas para se encaixar adequadamente
°C [150 °F]. Proteja mangueiras e cilindros
e sustentar cargas pesadas.
dos respingos de solda.
PERIGO: Não manuseie
3.0 DESCRIÇÃO
mangueiras pressurizadas. O
Seu manômetro Enerpac é projetado para,
escape do óleo sob pressão pode
principalmente, funcionar como um
penetrar na pele, causando lesões sérias. Se
dispositivo de medição visual na observação
o óleo penetrar na pele, procure um médico
das condições hidráulicas da operação de
imediatamente.
seu sistema. Recomenda-se a utilização de
um manômetro hidráulico em qualquer
ADVERTÊNCIA: Use somente
sistema hidráulico para garantir que a
cilindros hidráulicos num sistema
capacidade nominal de operação dos
acoplado. Nunca use um cilindro
componentes hidráulicos dentro do sistema
com engates não conectados.
não é ultrapassada.
Caso o cilindro se torne extremamente
sobrecarregado, os componentes podem
Em aplicações de alta produtividade, uma vez
falhar catastroficamente, causando severas
que a pressão hidráulica do sistema for
lesões pessoais.
estabelecida para o lote de produção, o seu
25

Especificações do Adaptador do Manômetro
Referência Dimensões das Roscas
ABCL
3
1
3
GA-1
/
" NPT
/
" NPT
/
" NPT 71 mm (2.81 in.)
8
2
8
3
1
3
GA-2
/
" NPT
/
" NPT
/
" NPT 139 mm (6.10 in.)
8
2
8
3
1
3
GA-3
/
" NPT
/
" NPT
/
" NPT 133 mm (5.25 in.)
8
4
8
1
1
3
GA-4
/
" NPT
/
" NPT
/
" NPT 111 mm (4.38 in.)
4
2
8
manômetro hidráulico deve ser desligado do
4.0 INSTALAÇÃO
sistema. Isto pode ser feito com sua remoção
16. NOTA: Ao fazer ligações hidráulicas, use
completa do sistema ou pela instalação de
selantes de alta qualidade, somente nas
uma válvula de bloqueio entre o manômetro e
roscas macho dos conectores NPT. Se utilizar
a linha de alta pressão.
fita Teflon, não passe a fita na primeira rosca.
Caso o manômetro hidráulico seja mantido
Use a fita cuidadosamente. Pedaços de Fita
continuamente em operação, a calibragem do
Teflon na sua bomba ou no seu cilindro podem
manômetro pode ser severamente afetada,
causar mau funcionamento ou danos. Passe a
exigindo uma nova aferição ou completa
fita de forma a ficar apertada depois da
substituição. Válvulas de bloqueio são
montagem (no sentido horário com as roscas
recomendadas como proteção adicional para
voltadas para você). Instale o seu manômetro
qualquer manômetro hidráulico que seja
hidráulico em um local de fácil leitura, mas
submetido a condições de altos ciclos ou
bem protegido contra danos de origem
flutuações de pressão.
externa.
1. Remova o bujão(ões) da saída de óleo
hidráulico de sua bomba.
2. Aplique selante (ou fita Teflon tape) nas
roscas macho NPT. Faça as conexões
conforme mostrado acima. Quando apertar
as conexões e acessórios hidráulicos, use
a chave de boca no tamanho apropriado.
Não utilize grifos ou alicates de pressão,
uma vez que podem danificar os
acessórios de alta pressão.
5.0 OPERAÇÃO
Saída da
bomba
O manômetro deve trabalhar com pressões
que normalmente não excedam 75% da
Mangueira ou
escala total.
conector
Usar o manômetro para valores menores que
10% da escala total pode resultar em leituras
erradas.
IMPORTANTE: O manômetro deve ser
periodicamente verificado quanto à precisão,
especialmente quando a medida de pressão é
(1) Manômetro
crítica e uma falha do manômetro ou falta de
(2) Válvula de bloqueio
precisão podem criar riscos para as pessoas
(3) Adaptador do Manômetro
ou propriedades.
26

6.0 REPAIR AND SERVICE INFORMATION
Enerpac gauges are precalibrated by the
factory to within ±1% and ±11/2% of the full
scale. For recalibration, please refer to your
local phone or business directory. For warranty
and/or repair service, send your gauge to the
nearest Enerpac Service Center.
6.1 Manutenção do Manômetro com
Glicerina
Para manutenção, por favor entre em contato
com o Centro de Serviços Enerpac mais
próximo. O procedimento para abastecimento
do manômetro com glicerina está descrito na
Folha de Instruções Enerpac L 2561.
27

Φύλλο οδηγιών
Μανόµετρα
1.0 ΣΗΜΑΝΤΙΚΕΣ ΟΔΗΓΙΕΣ ΠΑΡΑΛΑΒΗΣ
Ειθεωρήστε οτικά όλα τα δοµικά
στοιχεία για τυχόν ζηµιέσ αό τη
µεταφορά. Οι ζηµιέσ αό τη µεταφορά
δεν καλύτονται αό την εγγύηση. Αν
βρεθεί ζηµιά αό τη µεταφορά,
ειδοοιήστε αµέσωσ το µεταφορέα. Ο
µεταφορέασ είναι υεύθυνοσ για όλεσ
τισ δαάνεσ εισκευήσ και
αντικατάστασησ ου ροκύτουν αό
ζηµιέσ αό τη µεταφορά.
ενδεχόµενο κίνδυνο ο οοίοσ ααιτεί
σωστέσ διαδικασίεσ ή ρακτικέσ για την
Η ΑΣΦΑΛΕΙΑ ΠΡΟΗΓΕΙΤΑΙ
αοφυγή τραυµατισµού ατόµων.
2.0 ΘΕΜΑΤΑ ΑΣΦΑΛΕΙΑΣ
Μια εισήµανση µε τη λέξη ΚΙΝΔΥΝΟΣ
χρησιµοοιείται µόνον όταν κάοια
Διαβάστε ροσεκτικά όλεσ
ενέργειά σασ ή αουσία ενέργειάσ σασ
τισ οδηγίεσ,
µορεί να ροκαλέσει σοβαρό
ροειδοοιήσεισ και
τραυµατισµό ή και θάνατο.
εισηµάνσεισ ροσοχήσ. Τηρείτε όλα τα
ρολητικά µέτρα ασφαλείασ για να
ΠΡΟΕΙΔΟΠΟΙΗΣΗ: Φοράτε σωστό
αοφύγετε τραυµατισµό ή υλική ζηµιά
εξολισµό ατοµικήσ
κατά τη λειτουργία του συστήµατοσ. Η
ροστασίασ όταν χειρίζεστε
Enerpac δεν µορεί να είναι υεύθυνη
υδραυλικό εξολισµό.
για οοιαδήοτε ζηµία ή τραυµατισµό
ΠΡΟΕΙΔΟΠΟΙΗΣΗ:
ροκύψει αό µη ασφαλή χρήση του
ΧΡΗΣΙΜΟΠΟΙΕΙΤΕ ΜΟΝΟ
ροόντοσ, έλλειψη συντήρησησ ή
ΣΤΑΘΕΡΑ ΤΜΗΜΑΤΑ ΓΙΑ ΤΗ
λανθασµένο χειρισµό ροόντοσ και/ή
ΣΥΓΚΡΑΤΗΣΗ ΦΟΡΤΙΩΝ. Ειλέγετε
συστήµατοσ. Εικοινωνήστε µε την
ροσεκτικά χαλύβδινα ή ξύλινα τµήµατα
Enerpac σε ερίτωση αµφιβολίασ ωσ
ου έχουν την ικανότητα υοστήριξησ
ροσ τα ρολητικά µέτρα ασφαλείασ
του φορτίου. Ποτέ µη χρησιµοοιήσετε
και τουσ χειρισµούσ. Αν δεν έχετε οτέ
υδραυλικό κύλινδρο ωσ διάταξη
εκαιδευτεί στην ασφάλεια υδραυλικών
σφήνωσησ ή ωσ αοστάτη σε
συστηµάτων υψηλήσ ίεσησ,
οοιαδήοτε εφαρµογή ανύψωσησ ή
εικοινωνήστε µε τον τοικό σασ
συµίεσησ.
διανοµέα ή το τοικό κέντρο σέρβισ για
δωρεάν σεµινάριο ασφάλειασ
ΚΙΝΔΥΝΟΣ: Για να αοφύγετε
υδραυλικών συστηµάτων αό την
τραυµατισµό διατηρείτε τα
Enerpac.
χέρια και τα όδια µακριά αό
τον κύλινδρο και το τεµάχιο εργασίασ
Μη τήρηση των κατωτέρω
κατά τη διάρκεια των χειρισµών.
εισηµάνσεων ροσοχήσ και
ροειδοοιήσεων θα µορούσε να
ΚΙΝΔΥΝΟΣ: Για να
ροκαλέσει ζηµιά στον εξολισµό και
αοφύγετε τραυµατισµό
τραυµατισµό ατόµων.
διατηρείτε τα χέρια και τα
όδια µακριά αό τον κύλινδρο και το
Μια εισήµανση µε τη λέξη ΠΡΟΣΟΧΗ
τεµάχιο εργασίασ κατά τη διάρκεια των
χρησιµοοιείται για να δείξει σωστέσ
χειρισµών.
διαδικασίεσ και ρακτικέσ χειρισµού ή
συντήρησησ ώστε να ροληφθεί ζηµιά ή
ΠΡΟΕΙΔΟΠΟΙΗΣΗ: Μην υερβείτε
και καταστροφή του εξολισµού ή
τισ ονοµαστικέσ τιµέσ
άλλων εριουσιακών στοιχείων.
δυναµικότητασ του εξολισµού.
Ποτέ µην ροσαθήσετε να ανυψώσετε
Μια ΠΡΟΕΙΔΟΠΟΙΗΣΗ εισηµαίνει έναν
28
POWERFUL SOLUTIONS. GLOBAL FORCE.
L505 Rev C 01/09

φορτίο το οοίο ζυγίζει ερισσότερο
να ροκαλέσει τη θραύση του.
αό την ανυψωτική ικανότητα του
ΣΗΜΑΝΤΙΚΟ: Μην ανυψώνετε
κυλίνδρου. Η υερφόρτωση ροκαλεί
υδραυλικό εξολισµό αό τουσ
βλάβη του εξολισµού και ενδεχοµένωσ
εύκαµτουσ σωλήνεσ ή τουσ
τραυµατισµό ατόµων.
εριστρεφόµενουσ συζεύκτεσ.
Ποτέ µη ρυθµίσετε τη βαλβίδα
Χρησιµοοιείτε τη λαβή µεταφοράσ ή
ανακούφισησ σε ίεση
άλλα µέσα ασφαλούσ µεταφοράσ.
υψηλότερη αό τη µέγιστη
ΠΡΟΣΟΧΗ: ΚΡΑΤΑΤΕ ΤΟΝ
ονοµαστική ίεση τησ αντλίασ. Οι
ΥΔΡΑΥΛΙΚΟ ΕΞΟΠΛΙΣΜΟ
υψηλότερεσ ρυθµίσεισ µορεί να έχουν
ΜΑΚΡΙΑ ΑΠΟ ΦΛΟΓΕΣ ΚΑΙ
ωσ αοτέλεσµα ζηµιά στον εξολισµό
ΘΕΡΜΟΤΗΤΑ. Η υερβολική θερµότητα
και/ή τραυµατισµό ατόµων.
θα µαλακώσει τα αρεµβύσµατα και τισ
ΠΡΟΕΙΔΟΠΟΙΗΣΗ: Η ίεση
στεγανοοιήσεισ, µε αοτέλεσµα
λειτουργίασ του συστήµατοσ δεν
διαρροέσ του υγρού. Η θερµότητα είσησ
ρέει να υερβεί την
εξασθενεί τα υλικά των εύκαµτων
ονοµαστική τιµή ίεσησ του
σωλήνων και τα αρεµβύσµατα. Για
εξαρτήµατοσ µε τη µικρότερη
βέλτιστη αόδοση µην εκθέσετε τον
ονοµαστική τιµή ίεσησ στο σύστηµα.
εξολισµό σε θερµοκρασίεσ άνω αό
Τοοθετήστε όργανα ένδειξησ ίεσησ
65°C [150°F]. Προστατεύετε τουσ
στο σύστηµα για να αρακολουθείτε την
εύκαµτουσ σωλήνεσ και τουσ
ίεση λειτουργίασ. Αυτά είναι το
κυλίνδρουσ αό ιτσιλιέσ συγκόλλησησ.
αράθυρό σασ σε ότι συµβαίνει µέσα
ΚΙΝΔΥΝΟΣ: ΜΗ ΧΕΙΡΙΖΕΣΤΕ
στο σύστηµα.
ΕΥΚΑΜΠΤΟΥΣ ΣΩΛΗΝΕΣ ΥΠΟ
ΠΡΟΣΟΧΗ: Αοφεύγετε την
ΠΙΕΣΗ. Λάδι ου τυχόν διαφύγει
ρόκληση ζηµιάσ σε εύκαµτο
υό ίεση µορεί να διεισδύσει στο
υδραυλικό σωλήνα. Αοφεύγετε
δέρµα, ροκαλώντασ σοβαρό
αότοµεσ κυρτώσεισ και τσακίσµατα
τραυµατισµό. Αν εισχωρήσει λάδι κάτω
κατά τη δροµολόγηση εύκαµτων
αό το δέρµα, δείτε άµεσα γιατρό.
υδραυλικών σωλήνων. Η χρήση αότοµα
ΠΡΟΕΙΔΟΠΟΙΗΣΗ:
κυρτωµένου ή τσακισµένου εύκαµτου
Χρησιµοοιείτε υδραυλικούσ
σωλήνα θα ροκαλέσει ολύ έντονη
κυλίνδρουσ µόνο σε συζευγµένο
ίεση αντίθλιψησ. Οι αότοµεσ
σύστηµα. Ποτέ µη χρησιµοοιείτε έναν
κυρτώσεισ και τα τσακίσµατα θα
κύλινδρο µε µη συνδεδεµένουσ
ροκαλέσουν εσωτερική ζηµιά στον
συζεύκτεσ. Αν ο κύλινδροσ
εύκαµτο σωλήνα µε αοτέλεσµα
υερφορτωθεί εξαιρετικά, τα δοµικά
ρόωρη βλάβη του.
του στοιχεία µορεί να υοστούν
Μη ρίχνετε βαριά αντικείµενα
καταστροφική βλάβη και να ροκληθεί
άνω στον εύκαµτο
σοβαρότατοσ τραυµατισµόσ ατόµων.
σωλήνα. Ένα αότοµο
ΠΡΟΕΙΔΟΠΟΙΗΣΗ: ΠΡΙΝ ΤΗΝ
χτύηµα µορεί να ροκαλέσει
ΑΝΥΨΩΣΗ ΦΟΡΤΙΟΥ ΝΑ
εσωτερική ζηµιά στουσ συρµάτινουσ
ΒΕΒΑΙΩΝΕΣΤΕ ΟΤΙ Η
κλώνουσ του εύκαµτου σωλήνα. Η
ΕΓΚΑΤΑΣΤΑΣΗ ΕΙΝΑΙ ΕΥΣΤΑΘΗΣ.
εφαρµογή ίεσησ σε έναν εύκαµτο
Οι κύλινδροι θα ρέει να τοοθετηθούν
σωλήνα ου έχει υοστεί ζηµιά µορεί
Προδιαγραφέσ ροσαρµογέα µανόµετρου
Αριθµόσ εξαρτήµατοσ
Διαστάσεισ σειρώµατοσ
ABCL
3
1
3
GA-1
/
" NPT
/
" NPT
/
" NPT 2.81 in. (71 mm)
8
2
8
3
1
3
GA-2
/
" NPT
/
" NPT
/
" NPT 6.10 in. (139 mm)
8
2
8
3
1
3
GA-3
/
" NPT
/
" NPT
/
" NPT 5.25 in. (133 mm)
8
4
8
1
1
3
GA-4
/
" NPT
/
" NPT
/
" NPT 4.38 in. (111 mm)
4
2
8
29

σε είεδη ειφάνεια ου µορεί να
έχουν ρυθµιστεί οι τιµέσ ίεσησ του
υοστηρίξει το φορτίο. Όου αυτό έχει
υδραυλικού συστήµατοσ για
εφαρµογή, χρησιµοοιήστε µια βάση
αραγωγική λειτουργία, το υδραυλικό
κυλίνδρου για ρόσθετη σταθερότητα.
σασ µανόµετρο θα ρέει να
Μη συγκολλάτε τον κύλινδρο και µην τον
αοσυνδεθεί αό το υδραυλικό
τροοοιείτε µε άλλο τρόο για να
σύστηµα. Αυτό µορεί να γίνει µε λήρη
τοοθετήσετε βάση ή άλλο
αφαίρεση αό το σύστηµα ή µε
υοστήριγµα.
εγκατάσταση βαλβίδασ αοµόνωσησ
ανάµεσα στο µανόµετρο και τη γραµµή
Αοφεύγετε καταστάσεις όου
υψηλήσ ίεσησ.
τα φορτία δεν είναι α' ευθείας
κεντραρισµένα στο έµβολο του
Σε ερίτωση ου το υδραυλικό
κυλίνδρου. Τα εκτός κέντρου φορτία
µανόµετρο αραµείνει σε συνεχή
ροκαλούν άσκοη καταόνηση στους
λειτουργία, µορεί να εηρεαστεί
κυλίνδρους και τα έµβολα. Ειλέον, το
σηµαντικά η βαθµονόµησή του, και να
φορτίο µορεί να γλιστρήσει ή να έσει,
ααιτείται νέα βαθµονόµηση ή λήρησ
µε ιθανόν εικίνδυνες συνέειες.
αντικατάσταση. Οι βαλβίδεσ
αοµόνωσησ συνιστώνται ωσ ρόσθετη
Κατανέµετε το φορτίο
ροστασία για οοιοδήοτε υδραυλικό
οµοιόµορφα σε όλη την
µανόµετρο µορεί να υοβληθεί σε
ειφάνεια τησ έδρασ στήριξησ
ταχείσ κύκλουσ µεταβολήσ ίεσησ ή
φορτίου. Πάντα χρησιµοοιείτε
διακυµάνσεισ ίεσησ.
έδρα στήριξησ φορτίου για την
ροστασία του εµβόλου.
ΣΗΜΑΝΤΙΚΟ: Το σέρβισ στον
υδραυλικό εξολισµό ρέει να
διενεργείται µόνον αό
εξειδικευµένο τεχνικό υδραυλικών
συστηµάτων. Για υηρεσίεσ εισκευών,
εικοινωνήστε µε το τοικό σασ
Εξουσιοδοτηµένο κέντρο σέρβισ τησ
ENERPAC. Για ροστασία τησ εγγύησήσ
σασ, χρησιµοοιείτε µόνο λάδι ENERPAC.
ΠΡΟΕΙΔΟΠΟΙΗΣΗ: Αντικαθιστάτε
Στόµιο
άµεσα µε γνήσια ανταλλακτικά
εξόδου
ENERPAC τα εξαρτήµατα ου
αντλίασ
Εύκαµτοσ
έχουν φθαρεί ή υοστεί ζηµιά. Τα
σωλήνασ
ανταλλακτικά συνηθισµένησ οιότητασ
ή συζεύκτησ
του εµορίου θα σάσουν ροκαλώντασ
τραυµατισµό ατόµων και υλικέσ ζηµιέσ.
Τα ανταλλακτικά ENERPAC έχουν
σχεδιαστεί ώστε να ταιριάζουν σωστά
και να αντέχουν υψηλά φορτία.
3.0 ΠΕΡΙΓΡΑΦΗ
(1) Μανόµετρο
Το µανόµετρο Enerpac ου έχετε, έχει
(2) Βαλβίδα αοµόνωσησ
σχεδιαστεί κατά κύριο λόγο για να
(3) Προσαρµογέασ µανόµετρου
λειτουργεί ωσ οτική διάταξη µέτρησησ
για αρακολούθηση τησ υδραυλικήσ
κατάστασησ λειτουργίασ του συστήµατόσ
4.0 ΕΓΚΑΤΑΣΤΑΣΗ
σασ. Η χρήση υδραυλικού µανόµετρου
ΣΗΜΕΙΩΣΗ: Όταν ραγµατοοιείτε
συνιστάται για κάθε υδραυλικό σύστηµα,
υδραυλικέσ συνδέσεισ, χρησιµοοιείτε
ώστε να διασφαλίζεται ότι δεν θα γίνει
υψηλήσ οιότητασ υλικό
υέρβαση των ονοµαστικών τιµών
στεγανοοίησησ µόνο στα σειρώµατα
λειτουργίασ των υδραυλικών δοµικών
των αρσενικών NPT εξαρτηµάτων
στοιχείων ου εριλαµβάνει το σύστηµα.
σύνδεσησ. Αν χρησιµοοιήσετε ταινία
Σε εφαρµογέσ υψηλήσ αραγωγήσ, όταν
30

Teflon, µην καλύψετε µε ταινία την
ρώτη σείρα. Χρησιµοοιείτε µόνο όση
ταινία είναι αναγκαίο. Η χαλαρή ταινία
Teflon στην αντλία ή τον κύλινδρο
µορεί να ροκαλέσει δυσλειτουργίεσ
και ζηµιέσ. Τυλίξτε την ταινία ώστε να
συσφίγγεται κατά τη συναρµολόγηση
(δεξιόστροφα µε το σείρωµα να
κοιτάζει ροσ το µέροσ σασ).
Τοοθετήστε το υδραυλικό µανόµετρο
στο µέροσ όου είναι εύκολη η
ανάγνωσή του αλλά ροστατεύεται
εαρκώσ αό εξωτερικέσ ηγέσ
κινδύνου.
1. Αφαιρέστε αό την αντλία σασ
την(τισ) τάα(-εσ) εξόδου υδραυλικού
λαδιού.
2. Αλώστε υλικό στεγανοοίησησ (ή
ταινία Teflon) στα αρσενικά
σειρώµατα NPT. Κάνετε τισ
συνδέσεισ σύµφωνα µε την ιο άνω
6.0 ΠΛΗΡΟΦΟΡΙΕΣ ΕΠΙΣΚΕΥΩΝ ΚΑΙ ΣΕΡΒΙΣ
εικόνα. Όταν συσφίγγετε υδραυλικέσ
συνδέσεισ και εξαρτήµατα,
Τα µανόµετρα Enerpac έχουν
χρησιµοοιείτε τα κατάλληλα ανοικτά
βαθµονοµηθεί εκ των ροτέρων στο
κλειδιά. Μη χρησιµοοιείτε γαλλικά
εργοστάσιο σε ±1% και ±1-1/2% τησ
κλειδιά ή σωληνωτά κλειδιά, γιατί
λήρουσ κλίµακασ. Για νέα
µορούν να ροκαλέσουν ζηµιά στα
βαθµονόµηση, συµβουλευτείτε τον
υψηλήσ ίεσησ εξαρτήµατα
τοικό σασ τηλεφωνικό κατάλογο ή
σύνδεσησ.
χρυσό οδηγό. Για υηρεσίεσ υό την
εγγύηση και/ή εισκευέσ, αοστείλετε
5.0 OPERATION
το µανόµετρό σασ στο λησιέστερο
Το µανόµετρο θα ρέει να
Κέντρο σέρβισ Enerpac.
χρησιµοοιείται σε ιέσεισ ου
6.1 Συντήρηση µανόµετρου γλυκερίνησ
κανονικά δεν υερβαίνουν το 75% τησ
λήρουσ κλίµακασ.
Για τη συντήρηση, αευθυνθείτε στο
λησιέστερό σασ εξουσιοδοτηµένο
Η χρήση του µανόµετρου για ανάγνωση
κέντρο σέρβισ Enerpac. Η διαδικασία για
τιµών µικρότερων του 10% τησ λήρουσ
λήρωση του µανοµέτρου γλυκερίνησ
κλίµακασ µορεί να οδηγήσει σε
καλύτεται στο Φύλλο οδηγιών L2561
λανθασµένεσ µετρήσεισ.
τησ Enerpac.
ΣΗΜΑΝΤΙΚΟ: Το µανόµετρο θα ρέει να
ελέγχεται σε εριοδική βάση για την
ακρίβειά του, ειδικά όταν η µέτρηση
ίεσησ είναι κρίσιµησ σηµασίασ και η
βλάβη του οργάνου ή ανακρίβεια
µέτρησησ του µανόµετρου θα
δηµιουργήσει κίνδυνο σε ροσωικό ή
εριουσιακά στοιχεία.
31

Ohjelehti
Mittarit
L505 Rev C 01/09
1.0 TÄRKEITÄ VASTAANOTTO-OHJEITA
Tarkista silmämääräisesti kaikki osat
kuljetusvaurioiden varalta. Takuu ei kata
kuljetusvaurioita. Jos kuljetusvaurioita
havaitaan, ilmoita niistä kuljetusliikkeelle
välittömästi. Kuljetusliike on vastuussa kaikista
korjaus- ja korvauskustannuksista, jotka
johtuvat kuljetusvaurioista.
TURVALLISUUS ENNEN KAIKKEA
2.0 TURVALLISUUSASIAT
VAROITUS : Pysy etäällä
Lue kaikki ohjeet ja varoitukset
hydrauliikan kannattelemista
huolellisesti. Noudata kaikkia
kuormista. Sylinteriä, jota käytetään
varotoimenpiteitä estääksesi
kuorman nostolaitteena, ei pitäisi koskaan
vammoja tai omaisuuden vaurioitumista
käyttää kuorman kannattelulaitteena. Kun
käytön aikana. Enerpac ei ole vastuussa
kuorma on nostettu tai laskettu, se pitää aina
vaurioista tai vammoista, jotka johtuvat
tukea mekaanisesti.
tuotteen turvattomasta käytöstä, huollon
VAROITUS : KÄYTÄ VAIN JÄYKKIÄ
puutteesta tai tuotteen ja/tai järjestelmän
OSIA KANNATTELEMAAN
väärästä käytöstä. Ota yhteys Enerpaciin kun
KUORMIA. Valitse huolellisesti
olet epävarma varotoimenpiteistä ja käytöstä.
teräs- tai metalliesteet, jotka
Jos et ole koskaan kouluttautunut
kykenevät kannattelemaan kuormaa. Älä
korkeapaineisen hydraulijärjestelmän
koskaan käytä hydraulisylinteriä kiilana tai
turvallisuuteen, ota yhteyttä maahantuojaan tai
välikappaleena nosto- tai puristussovelluksille.
palvelukeskukseen, jotta voit ottaa osaa
Enerpacin ilmaiseen hydraulijäjestelmän
VAARA : Henkilövammojen
turvakurssiin.
välttämiseksi pidä kädet ja
jalat etäällä sylinteristä ja
Seuraavien varoitusten noudattamatta
työkappaleesta käytön aikana.
jättäminen voi aiheuttaa laitevaurioita ja
vammoja.
VAROITUS : Älä ylitä
laitteistoluokituksia. Älä koskaan
VAROVAISUUS -tekstiä käytetään
yritä nostaa painavampaa kuormaa,
ilmaisemaan oikeat käyttö- tai
kuin mihin sylinterin kapasiteetti kykenee.
huoltotoimenpiteet ja käytännöt vaurioiden
Ylikuormitus aiheuttaa laitteiston häiriöitä ja
estämiseksi, tai laitteen tai muun omaisuuden
saattaa aiheuttaa henkilövahinkoja.
tuhoutumisen estämiseksi.
Älä koskaan aseta varoventtiiliä
VAROITUS -tekstiä käytetään ilmaisemaan
korkeampaan paineeseen, joka ylittää
mahdollinen vaara, joka vaatii oikeita
pumpun korkeimman sallittu paineen.
toimenpiteitä tai käytäntöjä vammojen
Korkeammat asetukset saattavat aiheuttaa
välttämiseksi.
laitteiston vaurioitumisen ja/tai henkilövahinkoja.
VAARA -tekstiä käytetään vain kun toiminta tai
VAROITUS : Järjestelmän
sen puute voi aiheuttaa vakavan vamman tai
käyttöpaine ei saa ylittää järjestelmän
jopa kuoleman.
alimmalle luokitellun osan
VAROITUS : Käytä henkilökohtaisia
painearvoa. Asenna painemittarit
suojavarusteita kun käytät
järjestelmään tarkkailemaan käyttöpainetta. Se
hydraulilaitteita.
on ikkuna siihen mitä järjestelmässä tapahtuu.
32
POWERFUL SOLUTIONS. GLOBAL FORCE.

VARO : Vältä hydrauliletkujen
vakauden lisäämiseksi. Älä hitsaa tai muuta
vaurioittamista. Vältä teräviä kulmia ja
muutoin sylinteriä jalustan tai muun tuen
kiertymiä kun reitität hydrauliletkuja.
kiinnittämiseksi.
Vääntyneen tai kiertyneen letkun käyttö voi
Vältä tilanteita, joissa kuormia ei ole
aiheuttaa vakavan paluupaineen. Terävät
keskitetty suoraan sylinterin
kulmat ja kiertymät vaurioittavat sisäisesti
männälle. Keskittämättömät kuormat
letkua, mikä johtaa ennenaikaiseen vikaan
saavat aikaan huomattavan jännityksen
letkussa. Älä pudota painavia esineitä letkun
sylintereille ja männille. Lisäksi kuorma voi
päälle.
liukua tai kaatua aiheuttaen potentiaalisesti
Terävä kosketus voi aiheuttaa
vaarallisia tuloksia.
sisäisen vaurion letkun
Jaa kuorma tasaisesti koko
lankasäikeisiin. Paineen johtaminen
satulapinnalle. Käytä aina satulaa
vaurioituneeseen letkuun voi saada sen
männän suojaamiseksi.
repeämään.
TÄRKEÄÄ : Älä nosta
TÄRKEÄÄ : Hydraulilaitteita saa
hydraulilaitteita letkuista tai
huoltaa vain pätevä hydrauliteknikko.
kiertokytkimistä. Käytä kantokahvoja
Ota yhteys valtuutettuun ENERPAC-
tai muita turvallisia kuljetusmuotoja.
huoltokeskukseen korjauspalveluiden suhteen.
VARO : Pidä hydraulilaitteet etäällä
Takuun säilyttämiseksi, käytä vain ENERPAC-
tulesta ja kuumuudesta. Liiallinen
öljyjä.
lämpö pehmentää pakkaukset ja
saumat, johtaen nestevuotoihin. Lämpö
VAROITUS : Vaihda välittömästi
myös heikentää letkumateriaaleja ja pakkauksia.
kuluneet tai vaurioituneet osat
Optimaalisen toiminnan saavuttamiseksi, älä altista
aidoilla ENERPAC-osilla.
laitteita lämpötiloille, jotka ovat 65ºC [150°F] tai
Standardilaatuiset ovat hajoavat, aiheuttaen
korkeampia. Suojaa letkut ja sylinterit
henkilövammoja ja omaisuuden tuhoutumista.
hitsausroiskeilta.
ENERPAC-osat ovat suunniteltu sopimaan
VAARA : Älä käsittele paineistettuja
kunnolla ja kestämään raskaita kuormia.
letkuja. Vapautuva öljy voi paineen
alla mennä ihon läpi, aiheuttaen
3.0 KUVAUS
vakavan vamman. Jos öljyä ruiskuu ihon alle,
Enerpac-mittari on suunniteltu toimimaan
ota välittömästi yhteys lääkäriin.
ensisijaisesti silmämääräisenä mittauslaitteena
VAROITUS : Käytä vain hydraulisia
järjestelmän hydraulisen käyttötilan
sylintereitä liitäntäjärjestelmissä. Älä
tarkkailemiseen järjestelmässäsi.
koskaan käytä sylinteriä
Hydraulimittarin käyttö on suositeltava
kytkemättömien liittimien kanssa. Jos sylinteri
jokaisessa hydraulisessa järjestelmässä
tulee erittäin ylikuormitetuksi, niin komponentit
varmistamaan, ettei järjestelmässä olevien
voivat hajota katastrofaalisesti, aiheuttaen
hydraulisten yksikköjen käyttöluokkaa ylitetä.
vakavan henkilövamman.
Suurtuotanto sovelluksissa, kun
VAROITUS : VARMISTA, ETTÄ
hydraulijärjestelmän paineasetukset on
ASETUS ON TUKEVA ENNEN
säädetty tuotantoa varten, hydraulimittari on
KUORMAN NOSTAMISTA. ylinterit
kytkettävä irti hydraulijärjestelmästä. Tämä
tulee asettaa tasaiselle pinnalle, joka
voidaan tehdä irrottamalla se järjestelmästä
pystyy kantamaan kuorman. Jos
kokonaan tai asentamalla sulkuventtiili mittarin
sovellettavissa, käytä sylinterin jalustaa
ja korkeapaineisen linjan välille.
Mittarin sovittimen tekniset tiedot
Osan numero Kierteen mitat
ABCL
3
1
3
GA-1
/
" NPT
/
" NPT
/
" NPT 71 mm (2.81 in.)
8
2
8
3
1
3
GA-2
/
" NPT
/
" NPT
/
" NPT 139 mm (6.10 in.)
8
2
8
3
1
3
GA-3
/
" NPT
/
" NPT
/
" NPT 133 mm (5.25 in.)
8
4
8
1
1
3
GA-4
/
" NPT
/
" NPT
/
" NPT 111 mm (4.38 in.)
4
2
8
33

Jos hydraulimittari jätetään toimimaan
4.0 ASENNUS
jatkuvasti, mittarin kalibrointi vahingoittuu
HUOMAA : Hydrauliliitäntöjä tehdessä käytä
pahasti ja se on kalibroitava uudelleen tai
korkealuokkaista tiivistys-seosta ainoastaan
vaihdettava kokonaan uuteen. Sulkuventtiilejä
NPT-uroskiinnikkeen kierteissä. Jos käytät
suositellaan hydraulimittarin lisäsuojaksi, sillä
teflonteippiä, älä teippaa ensimmäistä
siihen saattaa kohdistua korkeita jaksoarvoja
kierrettä. Käytä teippiä säästeliäästi. Löysä
tai paineen vaihteluja.
teflonteippi pumpussa tai sylinterissä voi
saada aikaan virhetoimintoja ja vaurioita.
Kierrä teippiä niin, että se kiristyy
kokoonpanon ympärille (myötäpäivään ja
kierteet sinuun päin). Asenna hydraulimittari
paikkaan, jossa sitä voidaan lukea helposti
mutta kuitenkin paikkaan, jossa se on suojassa
ulkoisilta vahingoilta.
1. Irrota hydrauliöljyn poistotulppa
(poistotulpat) pumpustasi.
2. Levitä tiivistettä (tai teflonteippiä) NPT-
uroskierteille. Yhdistä yllä olevassa kuvassa
kuvattuun tapaan. Kun hydrauliliitäntöjä ja
–liitoksia kiristetään, käytä
Pumpun
poistoaukko
tarkoituksenmukaisia kiintoavaimia. Älä
käytä jako- tai putkiavaimia, sillä ne
Letku tai
saattavat vahingoittaa korkeapaineliitoksia.
liitin
5.0 KÄYTTÖ
Mittaria tulee käyttää paineilla, jotka eivät
yleensä ylitä 75% bruttomittauksesta.
Käyttämällä mittaria lukemaan alle 10%
bruttomittauksesta voi saada aikaan väärän
(1) Mittari
lukeman.
(2) Sulkuventtiili
(3) Mittarin sovitin
TÄRKEÄÄ : Mittarin tarkkuus on tarkastettava
säännöllisin väliajoin, ennen kaikkea kun
paineen mittaus on kriittinen ja mittarin
toimintahäiriö tai epätarkkuus saattaa
aiheuttaa vaaran henkilökunnalle tai
omaisuudelle.
34

6.0 KORJAUS- JA HUOLTOTIEDOT
Enerpac-mittarit on esikalibroitu tehtaalla ±1%
ja ±11/2% arvoihin bruttomittauksesta.
Uudelleen kalibrointia varten katso paikallinen
puhelinluettelo tai liikehakemisto. Takuuta
ja/tai huoltopalvelua varten, lähetä mittari
lähimpään Enerpac-palvelukeskukseen.
6.1 Glyseroli mittarin huolto
Huoltotoimien suhteen ota yhteys lähimpään
valtuutettuun Enerpac-huoltokeskukseen.
Glyseroli mittarin täyttömenetelmä löytyy
Enerpac-ohjelehtisestä L2561.
35

Инструкция
Манометры
L505 Rev C 01/09
1.0 ВАЖНЫЕ УКАЗАНИЯ ПРИ
ПОЛУЧЕНИИ ИЗДЕЛИЯ
IВизуально осмотрите все компоненты на
предмет повреждения при доставке. На
повреждения, полученные при доставке,
гарантия не распространяется . Если таковое
обнаружится, немедленно известите об этом
транспортную компанию. Транспортная
фирма несет ответственность по стоимости
за весь ремонт и замену товара,
поврежденного при транспортировке.
точного соблюдения правил эксплуатации
БЕЗОПАСНОСТЬ – ПРЕЖДЕ ВСЕГО!
или техники безопасности для избежания
травмы.
2.0 Вопросы безопасности
Надпись «ОПАСНО!» используется только
Внимательно прочитайте все
тогда, когда ваши действия или бездействие
инструкции, предупреждения
могут привести к получению тяжелой травмы
и предостережения. Следуйте
или даже смерти.
всем предписаниям по безопасности во
избежание травм или повреждения
ПРЕДУПРЕЖДЕНИЕ. При
имущества во время работы. Enerpac не
работе с гидравлическим
может нести ответственность за
оборудованием носите
повреждение имущества или травмы,
специальные средства индивидуальной
происшедшие в результате не соблюдения
защиты.
требований безопасности при эксплуатации
ПРЕДУПРЕЖДЕНИЕ. Не стойте
изделий, недостаточного технического
под грузами, поддерживаемыми
обслуживания или неправильного
гидравлическими устройствами.
применения оборудования. Если имеются
Цилиндр, используемый как подъемное
сомнения, касающиеся вопросов
устройство, не должен использоваться для
безопасности или применения оборудования,
удержания груза. После поднятия или
обращайтесь в компанию Enerpac. Если вы
опускания груза он должен фиксироваться с
никогда не проходили обучение правилам
помощью механических устройств.
техники безопасности при работе с
гидравлическим оборудованием высокого
ПРЕДУПРЕЖДЕНИЕ. ДЛЯ
давления, обратитесь в оптовую базу или
ФИКСАЦИИ ГРУЗОВ
сервисный центр компании Enerpac, чтобы
ПОЛЬЗУЙТЕСЬ ТОЛЬКО
пройти такое обучение бесплатно.
ЖЕСТКИМИ ПРЕДМЕТАМИ.
Тщательно выбирайте стальные или
Несоблюдение требований следующих
деревянные подкладки, способные удержать
предостережений и предупреждений может
груз. Не используйте гидравлический
привести к травмам персонала и
цилиндр в качестве прокладки или распорки
повреждению оборудования.
при подъеме или сжатии груза.
Надпись «ОСТОРОЖНО!» используется
ОПАСНО! Чтобы избежать
для указания на правильные методы работы
травмы, не прикасайтесь к
или выполнения технического
цилиндру и изделию руками и
обслуживания, чтобы избежать
ногами во время работы.
повреждения или разрушения оборудования
или другого имущества.
ПРЕДУПРЕЖДЕНИЕ. Не
превышайте паспортных данных
Надпись «ПРЕДУПРЕЖДЕНИЕ» указывает
оборудования. Не пытайтесь
на возможную опасность, требующую
поднять груз, вес которого превышает
36
POWERFUL SOLUTIONS. GLOBAL FORCE.

грузоподъемность цилиндра. Перегрузка
ОСТОРОЖНО! : Не допускайте
оборудования приводит к выходу его из
воздействия на гидравлическое
оборудование пламени и тепла.
строя и травмам.
Чрезмерный нагрев приведет к
Не устанавливайте
размягчению сальников и уплотнений и
предохранительный клапан на
последующим утечкам жидкости. Кроме того, при
нагреве материал шлангов и сальники становятся
давление, превышающее
менее прочными. Для обеспечения оптимального
максимальное давление насоса. Установка
режима работы не допускайте нагрева
более высоких параметров может привести к
оборудования до температуры 65 °С (150 °F) и
повреждению оборудования и/или к
выше. Предохраняйте шланги и цилиндры от брызг
получению травмы.
металла при сварке.
ПРЕДУПРЕЖДЕНИЕ. Рабочее
ОПАСНО! : Не перемещайте
давление системы не должно
шланги, находящиеся под
превышать номинальное давление
давлением. Масло, вытекающее под
компонента системы, имеющего
давлением, может прорвать кожу и привести
минимальное номинальное давление. Для
к тяжелым травмам. Если под кожу попало
контроля рабочего давление установите в
масло, немедленно обратитесь к врачу.
системе манометры. Это ваше окно, через
ПРЕДУПРЕЖДЕНИЕ :
которое вы наблюдаете, что происходит в
Пользуйтесь только
системе.
гидравлическими цилиндрами,
ОСТОРОЖНО! Не допускайте
подключенными к системе. Не пользуйтесь
повреждения гидравлического
цилиндрами с отсоединенными
шланга. При прокладке
соединительными муфтами. При чрезмерной
гидравлических шлангов не допускайте
нагрузке цилиндра может произойти
изгибов под острым углом и петель.
катастрофическое разрушение его
Использование изогнутого или
компонентов, приводящее к тяжелым
петлеобразного шланга приведет к
травмам.
значительному противодавлению. Изгибы
ПРЕДУПРЕЖДЕНИЕ. ПЕРЕД
под острым углом и петли приводят к
ПОДЪЕМОМ ГРУЗА
повреждению внутренней поверхности
УБЕДИТЕСЬ, ЧТО
шланга и преждевременному выходу его из
УСТРОЙСТВО НАХОДИТСЯ В
строя.
УСТОЙЧИВОМ СОСТОЯНИИ. Цилиндры
Не допускайте падения на шланг
должны быть расположены на плоской
тяжелых предметов. Сильные
поверхности, способной выдержать вес
удары могут привести к
груза. Если это возможно, используйте для
повреждению внутренних проволочных жил
повышения устойчивости основание
шланга. Подача давления в поврежденный
цилиндра. Не пользуйтесь сваркой и не
шланг может привести к его разрыву.
изменяйте конструкцию цилиндра для
крепления основания или другой опоры.
ЭТО ВАЖНО! : Не поднимайте
гидравлическое оборудование за
Избегайте ситуаций, при которых
шланги или вертлюжные
нагрузка приложена не по оси
соединения. Пользуйтесь рукоятками,
плунжера цилиндра. Приложенные
предназначенными для переноски, или
не по оси нагрузки вызывают значительные
другими средствами безопасной
напряжения в цилиндрах и плунжерах.
транспортировки.
Кроме того, груз может соскользнуть или
Паспортные данные переходного фитинга манометра
Номер детали Размеры резьбы
ABCL
3
1
3
GA-1
/
" NPT
/
" NPT
/
" NPT 71 mm (2.81 in.)
8
2
8
3
1
3
GA-2
/
" NPT
/
" NPT
/
" NPT 139 mm (6.10 in.)
8
2
8
3
1
3
GA-3
/
" NPT
/
" NPT
/
" NPT 133 mm (5.25 in.)
8
4
8
1
1
3
GA-4
/
" NPT
/
" NPT
/
" NPT 111 mm (4.38 in.)
4
2
8
37

упасть, что может привести к опасным
значительно повлиять на калибровку, в
последствиям.
результате чего потребуется повторная
калибровка или замена манометра.
Равномерно распределяйте нагрузку по всей
Отсечные клапаны рекомендуются как
поверхности пяты. За предохранения
дополнительная защита любого
поршня всегда пользуйтесь пятой.
гидравлического манометра, который может
Равномерно распределяйте
подвергаться воздействию высоких нагрузок
нагрузку по всей поверхности пяты.
или колебаниям давления.
За предохранения поршня всегда
пользуйтесь пятой.
ЭТО ВАЖНО! Обслуживание
гидравлического оборудования
должно выполняться только
квалифицированным специалистом по
гидравлике. Для выполнения ремонта
обратитесь в сервисный центр ENERPAC.
Чтобы сохранить право на гарантию,
используйте только масло ENERPAC.
ПРЕДУПРЕЖДЕНИЕ.
Изношенные или поврежденные
Выпускной
части должны немедленно
канал насоса
заменяться частями от компании-
Шланг или
изготовителя ENERPAC. Части обычного
соединительная
качества выйдут из строя, нанося травмы и
муфта
повреждая имущество. Части от компании
ENERPAC правильно устанавливаются и
выдерживают большие нагрузки.
3.0 ОПИСАНИЕ
(1) Манометр
Приобретенный вами манометр
(2) Отсечной клапан
производства компании Enerpac
(3) Переходной патрубок манометра
предназначен, прежде всего, для выполнения
визуальных измерений с целью контроля
режима работы гидравлического
оборудования вашей системы. Чтобы не
допустить превышения рабочих
характеристик гидравлических компонентов
системы, рекомендуется использование
гидравлических манометров в каждой
гидравлической системе.
В условиях высокопроизводительного
выпуска продукции после того, как в
гидравлической системе было установлено
давление, соответствующее
производственному циклу, нужно
отсоединить гидравлический манометр от
гидравлической системы. Это может быть
сделано с помощью демонтажа манометра из
системы или с помощью установки между
манометром и линией высокого давления
отсечного клапана.
Если гидравлический манометр будет
оставлен в работе постоянно, это может
38

4.0 МОНТАЖ
ПРИМЕЧАНИЕ : При выполнении
гидравлических соединений наносите
высококачественный герметик только на
витки наружной резьбы фитингов. При
использовании тефлоновой ленты не
обматывайте ею первый виток. Экономно
расходуйте ленту. Болтающаяся тефлоновая
лента в насосе или цилиндре может привести
к нарушениям в их работе и к их
повреждению. Наматывайте ленту так,
чтобы она стягивала собранное соединение
(по часовой стрелке, если витки резьбы
обращены к вам). Устанавливайте
гидравлический манометр так, чтобы его
показания были легко читаемыми и чтобы
он был хорошо защищен от внешних
повреждений.
1. Выньте пробки из отверстий для вывода
гидравлического масла из насоса.
2. Нанесите уплотнитель (или тефлоновую
ленту) на витки наружной трубной
6.0 РЕМОНТ И ОБСЛУЖИВАНИЕ
резьбы Выполните соединения, как
показано выше. При затяжке
Манометры Enerpac проходят
гидравлических соединений и фитингов
предварительную заводскую калибровку в
пользуйтесь соответствующими
пределах ±1 % и ±1,5 % полной шкалы. Для
гаечными ключами с открытым зевом. Не
выполнения повторной калибровки
пользуйтесь серпообразными или
загляните в свой телефонный справочник
трубными ключами, так как они могут
или в справочник по бизнесу. Для
повредить фитинги высокого давления.
выполнения гарантийного ремонта или
оказания ремонтных услуг отправьте
5.0 ЭКСПЛУАТАЦИЯ
манометр в ближайший сервисный центр
Манометр должен работать при давлении,
компании Enerpac.
обычно не превышающем 75% полной
6.1 Техническое обслуживание
шкалы.
глицеринового манометра
Использование манометра для измерения
Для выполнения технического
величин менее 10% полной шкалы может
обслуживания обратитесь в ближайший
привести к ошибочным результатам.
сервисный центр компании Enerpac.
ЭТО ВАЖНО! : Манометр должен
Процедура наполнения глицеринового
проходить периодическую проверку на
манометра описана в инструкции L2561
точность, особенно при измерении
компании Enerpac.
критических величин давления, когда выход
из строя или неточность показаний
манометра будет опасным для персонала или
имущества.
39

Enerpac Worldwide Locations
✦
e-mail: info@enerpac.com
✦
internet: www.enerpac.com
Africa
Germany, Austria
South Korea
ENERPAC Middle East FZE
and Switzerland
Actuant Korea Ltd.
Office 423, JAFZA 15
ENERPAC GmbH
3Ba 717,
P.O. Box 18004
P.O. Box 300113
Shihwa Industrial Complex
Jebel Ali, Dubai
D-40401 Düsseldorf
Jungwang-Dong, Shihung-Shi,
United Arab Emirates
Willstätterstrasse13
Kyunggi-Do
Tel: +971 (0)4 8872686
D-40549 Düsseldorf
Republic of Korea 429-450
Fax: +971 (0)4 8872687
Germany
Tel: +82 31 434 4506
Tel: +49 211 471 490
Fax: +82 31 434 4507
Australia, New Zealand
Fax: +49 211 471 49 28
Actuant Australia Ltd.
Spain and Portugal
Block V Unit 3
India
ENERPAC SPAIN, S.L.
Regents Park Estate
ENERPAC Hydraulics
Avda. Los Frailes, 40 – Nave C & D
391 Park Road
(India) Pvt. Ltd.
Pol. Ind. Los Frailes
Regents Park NSW 2143
No. 1A,
28814 DAGANZO DE ARRIBA (Madrid)
(P.O. Box 261) Australia
Peenya Industrial Area,
Spain
Tel: +61 297 438 988
llnd Phase
Tel: +34 91 661 11 25
Fax: +61 297 438 648
Bangalore, 560 058 India
Fax: +34 91 661 47 89
Tel: +91 80 40 792 777
Brazil
Fax: +91 80 40 792 792
The Netherlands, Belgium,
Power Packer do Brasil Ltda.
Luxembourg, Denmark, Norway,
Rua dos Inocentes, 587
Italy
Finland and Baltic States
04764-050 - Sao Paulo (SP)
ENERPAC S.p.A.
ENERPAC B.V.
Tel: +55 11 5687 2211
Via Canova 4
Galvanistraat 115, 6716 AE Ede
Fax: +55 11 5686 5583
20094 Corsico (Milano)
P.O. Box 8097, 6710 AB Ede
Toll Free in Brazil:
Tel: +39 02 4861 111
The Netherlands
Tel: 0800 891 5770
Fax: +39 02 4860 1288
Tel: +31 318 535 911
vendasbrasil@enerpac.com
Fax: +31 318 525 613
Japan
+31 318 535 848
Canada
Applied Power Japan LTD KK
Technical Inquiries Europe:
Actuant Canada Corporation
Besshochou 85-7
techsupport.europe@enerpac.com
6615 Ordan Drive, Unit 14-15
Kita-ku,
Mississauga, Ontario L5T 1X2
Saitama-shi 331-0821
United Kingdom, Ireland
Tel: +1 905 564 5749
Japan
Enerpac Ltd
Fax: +1 905 564 0305
Tel: +81 48 662 4911
Bentley Road South
Toll Free:
Fax: +81 48 662 4955
Darlaston, West Midlands
Tel: +1 800 268 4987
WS10 8LQ, United Kingdom
Fax: +1 800 461 2456
Middle East, Turkey and
Tel: +44 (0)121 50 50 787
Technical Inquiries:
Caspian Sea
Fax: +44 (0)121 50 50 799
techservices@enerpac.com
ENERPAC Middle East FZE
Office 423, JAFZA 15
USA, Latin America
China
P.O. Box 18004
and Caribbean
Actuant Industries Co. Ltd.
Jebel Ali, Dubai
ENERPAC
No. 6 Nanjing Road
United Arab Emirates
P.O. Box 3241
Taicang Economic Dep Zone
Tel: +971 (0)4 8872686
6100 N. Baker Road
Jiangsu, China
Fax: +971 (0)4 8872687
Milwaukee, WI 53209 USA
Tel: +86 0512 5328 7529
Tel: +1 262 781 6600
+86 0512 5328 7500 7529
Russia and CIS
Fax: +1 262 783 9562
Fax: +86 0512 5335 9690
(excl. Caspian Sea Countries)
Actuant LLC
User inquiries:
Actuant China Ltd. (Beijing)
Admiral Makarov Street 8
+1 800 433 2766
709B Diyang Building
125212 Moscow, Russia
Inquiries/orders:
Xin No. 2
Tel: +7-495-9809091
+1 800 558 0530
Dong San Huan North Rd.
Fax: +7-495-9809092
Technical Inquiries:
Beijing City
techservices@enerpac.com
100028 China
Scandinavia
Tel: +86 10 845 36166
ENERPAC Scandinavia AB
ENERPAC
Fax: +86 10 845 36220
Fabriksgatan 7
704 W. Simonds
41250 Gothenburg
Dallas, TX 75159 USA
Central and Eastern Europe,
Sweden
Tel: +1 972 287 2390
Greece
Tel: +46 31 7990281
Fax: +1 972 287 4469
ENERPAC GmbH
Fax: +46 31 7990010
P.O. Box 300113
D-40401 Düsseldorf
Singapore
All Enerpac products are
Willstätterstrasse13
Actuant Asia Pte. Ltd.
guaranteed against defects in
D-40549 Düsseldorf
37C, Benoi Road Pioneer Lot,
workmanship and materials for
Germany
Singapore 627796
as long as you own them.
Tel: +49 211 471 490
Tel: +65 68 63 0611
For your nearest authorized
Fax: +49 211 471 49 28
Fax: +65 64 84 5669
Enerpac Service Center, visit
Toll Free: +1800 363 7722
us at www.enerpac.com
France, Switzerland francophone
Technical Inquiries:
ACTUANT - ENERPAC
techsupport@enerpac.com.sg
10/28/08
France S.A., ZA de Courtaboeuf
32, avenue de la Baltique
91140 Villebon / Yvettte
France
Tel: +33 1 60 13 68 68
Fax: +33 1 69 20 37 50
- 1
- 2

